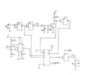
Не хватило приемников футабьих, выкопал старую Санву 2.4 а у нее нет фэйлсейф на 5-8 каналах. Ну чё делать? Склепал из того, что под руки подвернулось. Собрал на макетке маленькой. залил эпоксидкой для крепости. Тряс, стучал- работает. Мож кому пригодится, вещь несложная.
Хотелось комментариев, что это?) куда это? Как работаает?
Это вместо буржуйских блоков, ждать долго. Включается в любой канал, на котором нужен фэйлсейф. На вход подается сигнал с приемника, выход-на контроллер. Когда сигнал есть, он проходит транзитом на выход, при пропадании связи на выход идет сигнал с длительностью, задаваемой подстроечным резистором R*. Длительность импульса любая от 900 мкс до 2500 мкс. Просто купил фэйлсейф на РЦ таймере, а он глючит при длительностях, близкий к краям диапазона. Новый ждать долго, вот и слепил.
Не знаю за все, пробовал только с РЦ Таймера. Не понравилось, неустойчивая работа на краях диапазона. Тот, который сделал, работает стабильно.
вещь несложная
а можно по-подробней схему (со всеми номиналами, для новичков), 😃 - ждать не хочется, а в магазине все детали вроде есть…
Транзистор любой, хоть КТ315, диод тоже любой поменьше размером. Насчет времязадающего конденсатора- брал из коробки SMD, не уверен насчет номинала, было написано 0,01 мкФ, не проверял, посмотрите длительность осциллографом. Все остальное обозначено.Микросхем три- таймер, логика, мультиплексор, любой даташит из интернета. Удачи!
посмотрите длительность осциллографом
с этим проблемы…
А я себе вот этих наклепал.Работают на ура,в добавок срабатывают при понижении напруги,ну это нужнее для самолётов.
{"assets_hash":"a8b26fa7f6e768b07a72c8c9aadb9422","page_data":{"users":{"4683d68c3df9550077783119":{"_id":"4683d68c3df9550077783119","hid":24868,"name":"HATUUL","nick":"HATUUL","avatar_id":null,"css":""},"4bc831be3df9550077761fe1":{"_id":"4bc831be3df9550077761fe1","hid":64479,"name":"Evguenis","nick":"Evguenis","avatar_id":null,"css":""},"4d2ed4283df9550077757835":{"_id":"4d2ed4283df9550077757835","hid":78182,"name":"Covax","nick":"Covax","avatar_id":null,"css":""},"4e25ce3d3df9550077750420":{"_id":"4e25ce3d3df9550077750420","hid":93989,"name":"skylucky","nick":"skylucky","avatar_id":null,"css":""},"4f9c06333df9550077744f31":{"_id":"4f9c06333df9550077744f31","hid":118539,"name":"kren-DEL","nick":"kren-DEL","avatar_id":null,"css":""},"5039b9f93df95500777409b3":{"_id":"5039b9f93df95500777409b3","hid":124367,"name":"davk","nick":"davk","avatar_id":null,"css":""}},"settings":{"can_see_ip":false,"can_report_abuse":false,"can_see_hellbanned":false,"forum_can_view":true,"forum_can_reply":false,"forum_edit_max_time":30,"forum_can_close_topic":false,"forum_show_ignored":false,"forum_mod_can_delete_topics":false,"forum_mod_can_hard_delete_topics":false,"forum_mod_can_see_hard_deleted_topics":false,"forum_mod_can_edit_posts":false,"forum_mod_can_pin_topic":false,"forum_mod_can_edit_titles":false,"forum_mod_can_close_topic":false,"can_vote":false,"forum_mod_can_add_infractions":false,"forum_topic_title_min_length":10,"forum_reply_old_post_threshold":30,"votes_add_max_time":168,"forum_show_post_interval":7,"can_see_deleted_users":false},"section":{"_id":"61c9a54c3df9550077bb5201","hid":134,"title":"Квадрокоптеры. Общие вопросы","parent":"61c9a54c3df9550077bb51fe","description":"","is_category":false,"is_votable":true,"is_writable":true,"cache":{"topic_count":374,"post_count":63360,"last_post":"67af7b77200b45fd39f5f420","last_topic":"656f134f6371a12da9600506","last_topic_hid":572261,"last_topic_title":"Speedybee F405 v3 постоянно загружается в DFU режиме","last_ts":"2025-02-14T17:20:55.700Z","last_user":"4f3e22e13df955007774805c"}},"topic":{"_id":"5044c0fe3df95500772faa4f","hid":291490,"title":"Фэйл сейф на коленке.","views_count":1922,"last_post_counter":11,"cache":{"post_count":11,"first_post":"5044c0fe3df95500772fad2d","first_ts":"2012-09-03T14:38:54.000Z","first_user":"4bc831be3df9550077761fe1","last_post":"5052447e3df95500772fad41","last_post_hid":11,"last_ts":"2012-09-13T20:39:26.000Z","last_user":"4683d68c3df9550077783119"},"st":1,"section":"61c9a54c3df9550077bb5201"},"subscription":null,"pagination":{"total":11,"per_page":25,"chunk_offset":0},"posts_list_before_post":["paginator","datediff"]},"locale":"en-US","user_id":"000000000000000000000000","user_hid":0,"user_name":"","user_nick":"","user_avatar":null,"is_member":false,"settings":{"can_access_acp":false,"can_use_dialogs":false,"hide_heavy_content":false},"unread_dialogs":false,"footer":{"rules":{"to":"common.rules"},"contacts":{"to":"rco-nodeca.contacts"}},"navbar":{"tracker":{"to":"users.tracker","autoselect":false,"priority":10},"forum":{"to":"forum.index"},"blogs":{"to":"blogs.index"},"clubs":{"to":"clubs.index"},"market":{"to":"market.index.buy"}},"recaptcha":{"public_key":"6LcyTs0dAAAAADW_1wxPfl0IHuXxBG7vMSSX26Z4"},"layout":"common.layout"}