Надо преобразовать PWM+DIR в -10 0 +10 вольт для управления древним сервоприводом.
Чтото мозг совсем зачерствел. из PWM в 0-10 вольт - понятно.
А вот как в двуполярное более-менее линейное около 0.
Подскажите куда копать.
The 7I33, 7I33T and 7I33TA are a 4 axis analog servo interfaces intended for operation with MESAs Anything I/O cards in motion control applications. The 7I33 takes the PWM and direction signals from the Anythng I/O card and converts them to ± 10V analog output voltages for direct connection to analog input servo amplifiers.
Есть 2 варианта:
1)Можно взять Атмегу и цап + немного прошивки.
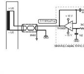
2) две интегрирующих цепочки на операционнике, потом мультиплексор на плюсовую и минусовую часть чтобы DIR переключал, потом выходной каскад растягивающий до нужного диапазона или одна интегрирующая цепочка, потом управляемый DIR инвертор с отключением, потом выходной буфер.
Есть 2 варианта:
есть 3-й вариант, более простой и точный.
берем реверсивный счетчик и ЦАП - все.
Если старый ЦАП (с двуполярным выходом) найти не удалось, то на выходе ставим опер и сдвигаем-масштабируем выход.
Ну, пример от MESA приводил - как видимо собранный на операционниках…
А то уже думал типа дешифратор, потом два оптрона один +12 другой к -12 тянет… потом интегратор, и на выход…
Видимо можно и без оптронов, просто операционниками обойтись, только букварь вспомнить…
Видимо можно и без оптронов, просто операционниками обойтись, только букварь вспомнить…
Посмотрите файл по ссылке, должно помочь.
Описание именно цапа- плата sb449. webfile.ru/5293263
Можно взять любой микропроцессор с двумя выходами ШИМ и подключить как в Application Report SPRA605 - February 2000
TMS320F240 DSP Solution for Obtaining Resolver Angular Position and Spee
Можно взять любой микропроцессор с двумя выходами ШИМ
Можно, но точность будет никакая.
Посмотрите файл по ссылке, должно помочь.
Описание именно цапа- плата sb449. webfile.ru/5293263
Спасибо! кажется именно оно - по внешнему сигналу переключение ОУ из повторителя в инвертор.
{"assets_hash":"a8b26fa7f6e768b07a72c8c9aadb9422","page_data":{"users":{"412af9a13df9550077793e45":{"_id":"412af9a13df9550077793e45","hid":4307,"name":"Magelan","nick":"Magelan","avatar_id":null,"css":"user__m-banned"},"447ed7d33df955007778ab42":{"_id":"447ed7d33df955007778ab42","hid":14534,"name":"Mechanic","nick":"Mechanic","avatar_id":null,"css":""},"44b6363c3df955007778a0f0":{"_id":"44b6363c3df955007778a0f0","hid":15433,"name":"mura","nick":"mura","avatar_id":null,"css":""},"475f00a93df955007777f3e4":{"_id":"475f00a93df955007777f3e4","hid":29842,"name":"Pavelrb","nick":"Pavelrb","avatar_id":null,"css":""},"492875e83df95500777753ad":{"_id":"492875e83df95500777753ad","hid":41015,"name":"Raptirius","nick":"Raptirius","avatar_id":null,"css":""}},"settings":{"can_see_ip":false,"can_report_abuse":false,"can_see_hellbanned":false,"forum_can_view":true,"forum_can_reply":false,"forum_edit_max_time":30,"forum_can_close_topic":false,"forum_show_ignored":false,"forum_mod_can_delete_topics":false,"forum_mod_can_hard_delete_topics":false,"forum_mod_can_see_hard_deleted_topics":false,"forum_mod_can_edit_posts":false,"forum_mod_can_pin_topic":false,"forum_mod_can_edit_titles":false,"forum_mod_can_close_topic":false,"can_vote":false,"forum_mod_can_add_infractions":false,"forum_topic_title_min_length":10,"forum_reply_old_post_threshold":30,"votes_add_max_time":168,"forum_show_post_interval":7,"can_see_deleted_users":false},"section":{"_id":"61c9a54c3df9550077bb51bc","hid":110,"title":"Драйверы и контроллеры для CNC","parent":"61c9a54c3df9550077bb51b9","description":"Обсуждение приводов и контроллеров для управления станками CNC.","is_category":false,"is_votable":true,"is_writable":true,"cache":{"topic_count":662,"post_count":12810,"last_post":"65cdce803627b35af4956dfa","last_topic":"65cdce803627b35af4956df9","last_topic_hid":572337,"last_topic_title":"Драйвер ТВ -6600","last_ts":"2024-02-15T08:42:40.608Z","last_user":"47e0d3f43df955007777ca60"}},"topic":{"_id":"4db99ae03df9550077558e62","hid":231720,"title":"Преобразовать PWM+DIR в -10-0+10 вольт.","views_count":3378,"last_post_counter":8,"cache":{"post_count":8,"first_post":"4db99ae03df955007755931b","first_ts":"2011-04-28T16:50:40.000Z","first_user":"412af9a13df9550077793e45","last_post":"4dbb16fd3df9550077559329","last_post_hid":8,"last_ts":"2011-04-29T19:52:29.000Z","last_user":"412af9a13df9550077793e45"},"st":1,"section":"61c9a54c3df9550077bb51bc"},"subscription":null,"pagination":{"total":8,"per_page":25,"chunk_offset":0},"posts_list_before_post":["paginator","datediff"]},"locale":"en-US","user_id":"000000000000000000000000","user_hid":0,"user_name":"","user_nick":"","user_avatar":null,"is_member":false,"settings":{"can_access_acp":false,"can_use_dialogs":false,"hide_heavy_content":false},"unread_dialogs":false,"footer":{"rules":{"to":"common.rules"},"contacts":{"to":"rco-nodeca.contacts"}},"navbar":{"tracker":{"to":"users.tracker","autoselect":false,"priority":10},"forum":{"to":"forum.index"},"blogs":{"to":"blogs.index"},"clubs":{"to":"clubs.index"},"market":{"to":"market.index.buy"}},"recaptcha":{"public_key":"6LcyTs0dAAAAADW_1wxPfl0IHuXxBG7vMSSX26Z4"},"layout":"common.layout"}