Про DragonFly 5 (с инженерным уклоном)

PigTail
Volante24

Narod, mozhet byt’, kto-nibud’ projasnit – u menja  v anglisskom manuale polnaja fignja napisana po povodu ustanovki dlja expertov (pohozhe, plohoi perevod s kitaiskogo). Kto-nibud’ razobralsja, chto oni tam predlagajut sdelat’, v konce koncov? Prosto snjat’ gruziki s  stabilizing bar, ili chto-to drugoe?

Похоже Вы правы, все сводится к снятию грузиков

sergetk

А кто-нибудь скажет что-нибудь по поводу идущего в комплекте З/У? У меня красный светодиод не загорается вообще, напряжение выдает 9 вольт. Сколько и как заряжать - не ясно, все время думаю о том, что убиваю аккумулятор, но покупать зарядное за 1900 рублей давит жаба… Попробую собрать свое зарядное на LM317.

Vad64
sergetk:

А кто-нибудь скажет что-нибудь по поводу идущего в комплекте З/У? У меня красный светодиод не загорается вообще, напряжение выдает 9 вольт. Сколько и как заряжать - не ясно, все время думаю о том, что убиваю аккумулятор, но покупать зарядное за 1900 рублей давит жаба… Попробую собрать свое зарядное на LM317.

Блок я не разбирал и не исследовал назначение светодиодов. В переходнике стоит диод. Полагаю, по замыслу китайцев для понижения напряжения до 8.4В. Решение весьма спорное для 4.2 Вольт банок и неприемлемое для 4.1В банок.

Volante24
sergetk:

А кто-нибудь скажет что-нибудь по поводу идущего в комплекте З/У? У меня красный светодиод не загорается вообще, напряжение выдает 9 вольт. Сколько и как заряжать - не ясно, все время думаю о том, что убиваю аккумулятор, но покупать зарядное за 1900 рублей давит жаба… Попробую собрать свое зарядное на LM317.

Dva dnja ne rabotal name server, tak chto byl, v osnovnom, otrublen ot mira.

Blok pitanija ja razbiral i rugalsja s prodavcom po ego povodu. Diod v raz’eme po prjamomu naznacheniju, chtoby accum ne razrjazhalsja cherez blok pitanija (cherez LED), esli tot otkljuchen ot seti.

Sam blok pitanija, po-moemu, prednaznachen dlja medlennogo ubivanija batarei. Tam net NIKAKOI stabilizacyi. Odin LED (green) prosto signaliziruet, chto blok podsoedinen k seti. Vtoroi po idee , “izmerjaet” naprjazhenie na vyhode. Po zamyslu, dolzhen ne goret’, kogda batareja razrjazhena (naprjazhenie nizkoe), i goret’, kogda povyshaetsja. Vprochem, ogovorju’s, chto u menja blok na 120V (dlja US), no, pohozhe, tam prosto trans drugoi. Tak vot, po plate vidno, chto shemu esche uprostili, mozhet byt’, ishodno tam i byl transistor dlja upravlenija LED, no seichas ego net. A tak, kak on sobran v okonchatel’nom variante, on pokazyvat’ nichego practicehski ne mozhet. Po-moemu, tam prosto stabilitron posledovatel’no s LED i dvumja (!) resistorami. Ih nominaly takovy, chto dazhe pri maksimal’nom naprjazhenii (accum otsoedinen) krasnyi LED edva teplitsja. Esli pristal’no 😃 smotret’, to mozhno obnaruzhit’, chto pri zarjazhennom accumuljatore on teplitsja nu mozhet chut’ sil’nee, chem pri nachale zarjada. Vot i vsje.

Ja tochno ne pomnju, chto ja s nim sdelal, raz uzh razobral – po-moemu, umen’shil resistory do 300om, 100om ili chto-to okolo togo, tak chto on svetit teper’ jarche, i otlichie polnostju razrjazhennogo ot polnostju zarjazhennogo javno vidno. No vsje ravno eto – parodija a control’ 😅 .

Ja sdelal po-prostomu – minuja diod, podpajal k perehodniku dva provoda i ih podsoedinjaju k zarjadniku ot staroi SONY videocamery (kotoroaja uzhe na Li-Ion, 2 cells). Prekrasno zarjazhaet, horoshuju batareju za chas ili okolo togo. Do 8.32V, mozhet, nado by do 8.4V, no chto est’, to est’. A voobsche-to, nuzhno prosto stabilizator na 8.4V, i ogranichit’ tok – skazhem, 600-900mA dlja mjagkogo rezhima, nu, a “v pole” pozhno i pobol’she, navernoe, do polutora amper.

Esli hotite obezopasit’ sebja s pridannym blokom, postav’te parallel’no vol’tmetr i ne davaite zarjazaht’ vyshe 8.4V. Kak vremennaja mera, soidjet.

PigTail
Vad64:

Блок я не разбирал и не исследовал назначение светодиодов. В переходнике стоит диод. Полагаю, по замыслу китайцев для понижения напряжения до 8.4В. Решение весьма спорное для 4.2 Вольт банок и неприемлемое для 4.1В банок.

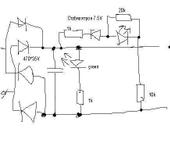
Схемка вот, пардон за карявость, встроенне средства виндов однако 😦
Номиналы с платки, что написаны, не проверял. Больше всего мне нравится гордая надпись в описалово к стрекозе от пилотажа, что по окончанию зарядки загорится мигающий красный светодиод 😃
Кстати у меня плата явно никаких других деталей не предусматривала.

Volante24
PigTail:

Схемка вот, пардон за карявость, встроенне средства виндов однако 😦
Номиналы с платки, что написаны, не проверял. Больше всего мне нравится гордая надпись в описалово к стрекозе от пилотажа, что по окончанию зарядки загорится мигающий красный светодиод  😃
Кстати у меня плата явно никаких других деталей не предусматривала.

Nu da, vot ja i govorju: zachen nuzhno 1K posledovatel’no s 10K vkljuchat’? Dazhe v Kitae, esli v raznyh mestah odnoi tcepi postavit’, vsje ravno kak summa rabotaet… Ne budu sporit’, mne kazhetsja, chto tam chego-to bylo narisovano kraskoi na plate, chego ne bylo – no golovu na otsechenie ne dam. U menja, navernoe, bolee rannii vypusk, so staroi partii plat, prigotovoplennyh do “modernizacyi”. Po smyslu-to ved’, sjuda odin transistor, i pochti bez izmenenija shemy pokazyval by normal’no.
… гордая надпись в описалово к стрекозе от пилотажа… – a u menja boosche ni slova o tom, kak zarjazat’, ja prodavcu pisal, on nichecgo ne otvetil.

No ved’ ochevidno, chto v takoi sheme red LED ne mozhet goret’: 11K da pri 7.5V stabilitrone – eto po maksimumu 0.3-0.4ma, pri takom toke on tol’ko edva zametno svetleet. Po-moemu, ja zakorotil 10k i zashuntiroval 1k 200 om, navernoe, takzhe, postavil stabilitron na 6.3V (LED tozhe ved’ trebuet 1.5-2V).

PigTail
Volante24

a u menja boosche ni slova o tom, kak zarjazat’, ja prodavcu pisal, on nichecgo ne otvetil.

Ну видать пилотаж сам выдумал про зарядку, ничего интересного там не написано, кроме фразы, что полная зарядка занимает чуть меньше часа

sergetk

Спаял схемку зарядного для LiPoly на LM317T и двух транзисторах - один ограничивает ток, другой управляет светодиодом, индицирующим окончание зарядки - стоимость деталей ничтожна. Схема №2 по адресу www.shdesigns.org/lionchg.html. Вроде держит напряжение четко 8,4 вольта. Батарею пока заряжать не пробовал, чего-то боюсь (начитался про взрывы и пожары), хотя, думаю, хуже чем “родное” зарядное быть ничего не может 😃 Купил также за 230 рублей блок питания 12В 1А переменного напряжения, вот из него и сделаю зарядник.

Покупать хотя бы что-то типа LPC400 за 1900 рублей душит жаба, не сомневаюсь, что там внутри то же самое, что и у меня.

Volante24
sergetk:

Батарею пока заряжать не пробовал, чего-то боюсь (начитался про взрывы и пожары), хотя, думаю, хуже чем “родное” зарядное быть ничего не может 😃 Купил также за 230 рублей блок питания 12В 1А переменного напряжения, вот из него и сделаю зарядник.

Покупать хотя бы что-то типа LPC400 за 1900 рублей душит жаба, не сомневаюсь, что там внутри то же самое, что и у меня.

Da chego tut bojat’sja? Nikakih взрывов и пожаров ne budet, s garantiei. Nu, ja by tol’ko posovetoval v pervyi raz sidet’ rjadom i probovat’ temperaturu rukoi. Mozhno tol’ko cherez
45 minut posle nachala zarjada. Ja na sutki zabyval batarei podsoedinennymi k takogo tipa zarjadniku. Horoshie batarei prodolzhali rabotat’ horosho, plohie kak byli maloi emkosti, tak i ostavalis’.

Ne zabud’te tol’ko iskljuchit’ diod v adaptere, a to budet nedozarjad na 0.5V.

Kstati, razbiraja hlam, nashel upakovku ot GWS batarei 1300mAh, kotoruju kupil v marte i nedavno proboval. Tak tam napisano, chto ona dopuskaet 10C continuous! To est’, 13 A 😅 Ja proverjal, chto ona na samom dele mozhet. Tak eje emkost’ 400mAh, i tok edva 2.5 A tjanet. Konechno, ja na nei snachala letat’ pytalsja, raza dva, no, po-moemu, ona s samogo nachal byla takaja.

1 month later
Volante24
Vini:

Новая электроника стоит 650 рэ на Братиславской в Хобби для всех. Включая сервы.

Pojasnite pozhaluista, “Включая сервы” – eto i potencyometry i servomotory/reductory, ili kak? Ja nakonetc poluchil zakaz c chastjami, s okaziei, zakazyval v Californii. Zakazal electroniku tozhe, PCB est’, potencyometry servov est’, qwartz dlja TX est’, no vot motorov dlja servov net… A chto s etim на Братиславской в Хобби для всех? I gde eti motory servov mozhno kupit’, i pochem, esli ponadobitsja?

P.S. Odin iz motorov davecha dal duba, vskrytie pokazalo, chto sterlas’ odna schetka. Da esche, podozritel’no, vnutri, pohozhe, bylo mnogo razbryzgannogo pripoja, i kakaja-to PCB shaiba otpajalas’ ot kollectora. No tcvet obmotok normal’nyi. Ja ne dumaju, chto etot motor otkrutil u menja bolee 5 chasov, nu ili chto-to vrode togo. Kak-to malovato… A interesno, schetki (ili grafitovye vstavki v nih) otdel’no prodajut’sja?

alexkoed
Vini:

Новая электроника стоит 650 рэ на Братиславской в Хобби для всех. Включая сервы.

Вообщето электроника стоит не 650 а 6500 руб (650 стоил у них корпус куда электроника устанавливалась)

Volante24
alexkoed:

Вообщето электроника стоит не 650 а 6500 руб (650 стоил у них корпус куда электроника устанавливалась)

Vy uvereny? Zvuchit ochen’ stranno, poskol’ku ves’ vertoljet edva li stoit 6500 руб… A tcena korpusa dolzhna byt’ v raione 350руб.

alexkoed
Volante24:

Vy uvereny? Zvuchit ochen’ stranno, poskol’ku ves’ vertoljet edva li stoit  6500 руб… A tcena korpusa dolzhna byt’ v raione 350руб.

По коду запчастей корпус идет под номером 05-010, а электроника просто как PCB.
Могу для сведения скан с инструкции дать.

Вадим

А я разбирал пак аккум., хотел сделать вывод для использования балансира, так вот там между батарей стоит какая-то электронная плата. Эксперементировать далее не стал… Может кто в курсе…

Volante24
alexkoed:

По коду запчастей корпус идет под номером 05-010, а электроника просто как PCB.
Могу для сведения скан с инструкции дать.

Spasibo, инструкция y menja est’…

Vini
alexkoed:

Вообщето электроника стоит не 650 а 6500 руб (650 стоил у них корпус куда электроника устанавливалась)

Вот только не надо со мной спорить. Я купил там, где сказал, электронику вертолета Драгонфлай-5 за 650 российских рублей.

AnryKuzn
Vini:

Вот только не надо со мной спорить. Я купил там, где сказал,  электронику вертолета Драгонфлай-5 за 650 российских рублей.

Не в качестве спора, а для того чтобы купить…
Винни, а уточните пожалуйста. В хоббях есть комплект вместе с передатчиком.
У них можно разбить этот комплект или нужно спрашивать наличие отдельно плат с электроникой?

6 months later
Psw
Vad64:

Товарищ купил себе DF5.
>>>>>
Разобрал, посмотрел как устроено. Один процессор Atmel ATtiny26L управляет всем: берет сигналы с приемника, гироскопа и потенциометров ОС машинок и выдает сигналы на моторы и сервомоторы.
>>>>>
Выдрал процессор, впаял такой же чистый, прицепил разъем ISP.
За два дня написал с нуля свой софт, залил в процессор, отладил.

У меня Ностальгия.
Прилагаю фотки бортового мозга от 2005 new Walkera Dragonfly 5#4 свежей редакции.
Сервы уже отдельные, датчик гиро 300 град/сек.
Интересно, Вад64 в своей первой редакции реализовал HeadLock для гиро на Валкере или не до ентого было ?
И - как на счет поворошить старый проектик ? С целью заменить ШИМ управления моторами роторов на PPM выходы для БК регуляторов ?

С Уважением.

Vad64
Psw:

Интересно, Вад64 в своей первой редакции реализовал HeadLock для гиро на Валкере или не до ентого было ?

Этот режим действительно был написан, но тестировался только с лампочками вместо моторов. До полетных испытаний как-то руки не дошли.

> И - как на счет поворошить старый проектик ?

Нет мотивации.

2 months later
ROSS_Pups

ПОМОГИТЕ!!!
С полгода назад я купил Пилотажную Стрекозу… полетал - помучился… научился перемещаться в одном направлении и садиться. Полез почитать дополнительную литру по этому делу… наткнуля на этот топик… и понял, что это не я калека а мой вертолет хандрит. Постоянно дергуются сервомашинки в хаотичном порядке. Раньше это было почти незаметно. Но осенью случился краш по этой причине, сменил цапфы. Погода ушла и я запаковал вертел в кладовке. Не так давно завел снова и чуть не распилил себе ноги 😃 он сам летает, управления почти не слушается, обороты тормозят с задержкой секунды 2-3, сервомашинки дергает так, что чума… первичные синдромы такие как описал Вад64… вот я и решился написать вам…
Думаю перепрошить скажите что и куда надо… плиииз. Помогите. желаю научиться…
ПС неделю назад в соседнем дворе кто-то запускал самолет… выкручивал такой пилотаж аж челюсть отвалилась, пока бежал знакомиться, пилот ушел. Нда… для Твери это редкость… теперь караулю его повторного появления.

PigTail

В этом топике все описано, в прикрепленных файлах текст куда и как есть, купите процессор, запросите прошивку у Vad64. Только если нет опыта пайки поверхностного монтажа и соответствующего инструмента, то ИМХО лучше найти кто может перепаять, а то там платку на раз можно загубить. С программатором проще, там любой справится.

8 days later
ROSS_Pups

Спасибо. Не было возможности читать все. только инет дали.

а еще вопрос ламера.
Как сильно влияет

  1. кривизна установки шестерни (восьмеркой крутит, но кажется стабильно)
  2. фтулка ротора искривлена чуть.
PigTail
  1. Я так понимаю Вы про шестерню одного из валов?А какова причина? Шестерня кривая, крепление плохое, мож подшипник разваливается? Ищите причину.
ROSS_Pups

Спасибо. буду искать…

ПС А Тверские есь?

1 year later
sergetk

Достал я с полки свою первую “стрекозу”, самую первую пилотажевскую, на которой так и не научился летать. С прошивкой Vad64. Поставил аккумулятор от Lama2V3, зарядил самодельным зарядником на LM317 (кажется), на удивление нормально работающим. Обнаружил, что сдох один движок, купил двигатели от более новой стрекозы, только пришлось легкими ударами тяжелого молотка осадить на валу шестеренку.

И, о чудо! Оно полетело! Причем тяжело, солидно так, и устойчиво. Если сравнивать с мини-стрекозой, на которой я (на)учился летать. Так что дело было не в бобине, точнее, не совсем в бобине 😃 Жду посылку с Ескаевской Ламой, хочу сравнить. А “Стрекозу” сохраню, чтобы показывать молодежи, с какой модели вертолеты стали доступными 😃 Думаю, это раритет уже. Я так понимаю, что это просто Walkera 5#, а не 5#4? По крайней мере на деталях отлито 5#.