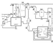
Собственно ничего нового просто для тех кому в лом морщить лоб выкладываю тк было не влом 😃 - нужен был девайс в основном для поля - ну и чтоб дома без запарки юзать - поэтому диапазон входного напряжения был выбран 10-16 в на ток до 3А. тк под рукой валялась LM2577 - она и пошла в дело : берем лм-ку , выковыриваем транс из паленого блока питания компа - вуаля - зарядник готов 😉
Обращю внимание что флайбеки работают от транса с вторичной обмоткой в противофазе к первичке - так что первое включение я бы делал через баласт чтоб небыло дыма и треска 😃 и если нет генерации - поменял бы концы любых обмоток . - транс я включал так - красную (12в) обмотку на первичку - две по 5в в послед - на вторичку . - если не влом можно и домотать витков по 20 на каждую - хотя мало что даст…имхо.
хинт для липолек от 2100 и UP - можно вкинуть 358 операционник вместе с регулировкой тока и баластником по току - оставить один корпус 2577 и делитель на выходе по напряжению - дело в том что в 2577 стоит ограничитель по току 3А внутри и при кпд схемы около 60% он обеспечит стабилизацию тока 1.8А автоматом без внешних дел.
Я думаю номиналы любой сам проставит - стабилитрон навстречу шотке в первичке - защита от выбросов в первичке тк ключ на 60 мах - любой на 20-30в 1вт подойдет .
Я думаю номиналы любой сам проставит
open source, limited 😁
open source, limited 😁
а чего там ставить ? -
U2 U4 - шотки 1N5821 например
u3 стабилитрон на 20-30в советский например
r5 - 0-1k
r1c1 - можно вообще не ставить
r2 r3 r4 - делитель изходя из того чтоб при нужном напряжении было 1.23 на выводе R4 (10k+1k+1K например)
R7 R8 - тоже самое - 10K и 1k
r6 - 0,1 r9 600
c2 c3 - 2200x25 c4 - 1-10.0x25
…собственно и опа 😉))
{"assets_hash":"a8b26fa7f6e768b07a72c8c9aadb9422","page_data":{"users":{"41b8a4ac3df9550077792e83":{"_id":"41b8a4ac3df9550077792e83","hid":5271,"name":"Prikupets","nick":"Prikupets","avatar_id":null,"css":""},"45111f323df9550077788f7d":{"_id":"45111f323df9550077788f7d","hid":16924,"name":"DmitryMDM","nick":"DmitryMDM","avatar_id":null,"css":""}},"settings":{"can_see_ip":false,"can_report_abuse":false,"can_see_hellbanned":false,"forum_can_view":true,"forum_can_reply":false,"forum_edit_max_time":30,"forum_can_close_topic":false,"forum_show_ignored":false,"forum_mod_can_delete_topics":false,"forum_mod_can_hard_delete_topics":false,"forum_mod_can_see_hard_deleted_topics":false,"forum_mod_can_edit_posts":false,"forum_mod_can_pin_topic":false,"forum_mod_can_edit_titles":false,"forum_mod_can_close_topic":false,"can_vote":false,"forum_mod_can_add_infractions":false,"forum_topic_title_min_length":10,"forum_reply_old_post_threshold":30,"votes_add_max_time":168,"forum_show_post_interval":7,"can_see_deleted_users":false},"section":{"_id":"61c9a54c3df9550077bb50ba","hid":8,"title":"Самодельная электроника, компьютерные программы","parent":"61c9a54c3df9550077bb50f3","description":"Софт для моделирования и черчения, самодельные электронные устройства.","is_category":false,"is_votable":true,"is_writable":true,"cache":{"topic_count":2668,"post_count":48285,"last_post":"69396824b4761b70be1cf1f6","last_topic":"6936752c44153b3865eede83","last_topic_hid":572669,"last_topic_title":"Последовательность работы сервоприводов.","last_ts":"2025-12-10T12:31:32.140Z","last_user":"4f3e22e13df955007774805c"}},"topic":{"_id":"45387bfe9970730077f9e351","hid":51698,"title":"Li-Pol Charge light на основе Flyback","views_count":1949,"last_post_counter":3,"cache":{"post_count":3,"first_post":"45387bfe9970730077f9ed6b","first_ts":"2006-10-20T07:34:22.000Z","first_user":"45111f323df9550077788f7d","last_post":"4538cda19970730077f9ed6f","last_post_hid":3,"last_ts":"2006-10-20T13:22:41.000Z","last_user":"45111f323df9550077788f7d"},"st":1,"section":"61c9a54c3df9550077bb50ba"},"subscription":null,"pagination":{"total":3,"per_page":25,"chunk_offset":0},"posts_list_before_post":["paginator","datediff"]},"locale":"en-US","user_id":"000000000000000000000000","user_hid":0,"user_name":"","user_nick":"","user_avatar":null,"is_member":false,"settings":{"can_access_acp":false,"can_use_dialogs":false,"hide_heavy_content":false},"unread_dialogs":false,"footer":{"rules":{"to":"common.rules"},"contacts":{"to":"rco-nodeca.contacts"}},"navbar":{"tracker":{"to":"users.tracker","autoselect":false,"priority":10},"forum":{"to":"forum.index"},"blogs":{"to":"blogs.index"},"clubs":{"to":"clubs.index"},"market":{"to":"market.index.buy"}},"recaptcha":{"public_key":"6LcyTs0dAAAAADW_1wxPfl0IHuXxBG7vMSSX26Z4"},"layout":"common.layout"}