организация радиоканала

fol

ВОТ ВЕДЬ. КАК ТАК ВЫШЛО! СОЗДАЛ ДУБЛИРОВАННОЕ СООБЩЕНИЕ! А как удалить не знаю. Может Модераторы-Законотворцы уберут лишнее. Извиняйте.

Привет народ.
Извиняйте что поднимаю в общем избитую тему, но вот приспичило, нужна помощь.
Некоторое время назад собрал схему управления небольшим автомобилем. Валялась у меня старая китайская игрушка, выкинул из нее китайскую начинку (оставил только два мостовых транзисторных ключа управления движками) и поставил свою схему.
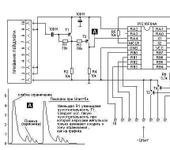
Вся схемотехника не сложная. В качестве приемника использовал приемник пейджера «Бумеранг». Передатчик собрал сам. Кодер в передатчике и декодер в приемнике на основе контроллера PIC16F84A. Итого вся система работает на частотном канале 157,225мГц. Дело в том что в нашем регионе (г. Самара) народ перестал пользоваться пейджерами, и пейджинговые компании ушли. А пейджеров (хороших приемников) много. Вот я и воспользовался.
Здесь я выкладываю основные виды этого своего проекта. Может кому и пригодится. Добавлю только то, что работа всего комплекта хорошая, машинка управляется отлично, дальность примерно 200-300 метров, далее не пробовал. Все возможности маневров зависят от программы. В данном случае кодер формирует несущий 32 битный код, который в декодере обрабатывается и т.д. В общем все нормально.
Нужна помощь вот в чем. Несмотря на то что как видно на моем примере, можно самому создать удовлетворительную систему дистанционного управления но в жизни это не всегда подходит. В жизни, в частности на работе, от тебя требуют гарантированного результата.
Дело вот в чем. Недавно шеф на работе меня озадачил. Подкинули нам проект. Очень простой. Стоит в поле водонапорная башня, на ней разные там датчики уровня и прочая ерунда. Метрах в 500-700 от башни скважина, насосы и т.д. Так вот, нужно от башни (с датчиков) передавать инфу на скважину. По проводу не получается, дорога автомобильная проходит, да и вообще, ломы тянуть провода. Вот и получается, что нужно организовать радиоканал, и гнать данные по нему.

И ВОТ ОНА, ПРОБЛЕМА. ПРОБЛЕМА КАКОЙ РАДИОМОДУЛЬ ИСПОЛЬЗОВАТЬ И ГДЕ КОНКРЕТНО КУПИТЬ???
Это действительно оказалось проблемой, в силу того что в инете огромное множество предложений. А вот из чего выбрать?
Требования такие: желательно работа в средних частотах 100 – 600 мГц. Мощность передатчика до 100 мвт (чтоб обеспечить устойчивую работу до 1километра), причем передатчик находится на улице, то есть температура до минус 30 градусов. Передатчик и приемник не должны иметь кодеров/декодеров, то есть я сам произвожу модуляцию. Вот в общем и все. Конечно желательно иметь компактные блоки и что очень важно возможно более полные данные (инфу) на них.
ЕСЛИ КТО ИМЕЕТ ТАКУЮ ИНФОРМАЦИЮ, ПОДСКАЖИТЕ ГДЕ КУПИТЬ.

rulll

LRM-TRP
Схемой и описанием могу поделиться. Моя разработка на старой работе.

fol

Большое спасибо всем кто откликнулся.
Спасибо 3apw.
По твоим ссылкам к сожалению нет передатчиков/приемников. Там присутствуют устройства сбора и подготовки информации перед ее отправкой по каналу. То есть в упрощении кодеры/декодеры. Хотя весьма навороченные. Я конечно запомнил этот адрес, пригодится.
Спасибо rulll.
По твоей ссылке я нарыл весьма неплохие ВЧ-блоки. Правда там информация весьма скудная. Если тебя не затруднит то либо здесь в форуме, либо мне на мыло fantastron@rambler.ru выложи то что у тебя есть по эти блокам. Дело в том что у нас в магазинах продают например радио модули TX20 (передатчик, стоит 324 рубля) иRX20 (приемник стоит 489 рублей). Инфы на них крайне мало, только здесь www.smd.ru/katalog/moduli
Как раз такие модули меня и интересуют, но хотелось бы помощнее передатчики, и желательно с частотной модуляцией.
Судя по всему эти модули перекроют расстояние примерно 150 метров. Есть примечание что возможна работа с внешней антенной, но насколько это увеличит дальность связи – вопрос.
Поэтому если есть опыт работы с указанными тобой модулями, напиши.
Возвращаясь к своему, выложенному здесь, ВЧ-блоку, еще добавлю. Насколько смог дополнительно проверил его работу. Так как на улице немного похолодало, стоит около 0 градусов, проверил его при этой температуре. Зафиксировал уход частоты передатчика примерно на 2 кГц. Это не очень много но думаю при еще большем снижении температуры уход будет таким что несущая выйдет из полосы приемника. Это одна из причин почему я не использую его в данном случае. Именно от того что нет у меня возможности для нормальных испытаний и подборки нужных элементов. В остальном все отлично. И так как на этом форуме частенько поднимается вопрос о начинающих и «самоделкиных» то думаю для тех кто хотел бы сам сделать канал связи (для себя), и в том числе для начинающих, этот вариант весьма возможен. Возможен по причине относительной простоты, а так же не высокой стоимости.
Еще раз спасибо всем кто откликнулся. Если кто еще имеет инфу о том как и на чем организовать устойчивый радио канал, пожалуйста напишите.
Всем привет из Самары. У нас сухо, скоро наверно снег ляжет.

BALAL
fol:

Так как на улице немного похолодало, стоит около 0 градусов, проверил его при этой температуре. Зафиксировал уход частоты передатчика примерно на 2 кГц. Это не очень много но думаю при еще большем снижении температуры уход будет таким что несущая выйдет из полосы приемника. Это одна из причин почему я не использую его в данном случае.

А затермостабилизировать в полугерметичной коробочке - не проще? Многие так делали!

3apw
fol:

Большое спасибо всем кто откликнулся.
Спасибо 3apw.
По твоим ссылкам к сожалению нет передатчиков/приемников. Там присутствуют устройства сбора и подготовки информации перед ее отправкой по каналу. То есть в упрощении кодеры/декодеры. Хотя весьма навороченные. Я конечно запомнил этот адрес, пригодится.

Fol, с этими устройствами можно использовать любые маломощные (Family Radio 433 MHz 10 mW) радиостанции или нормальные VHF/UHF р/станции с FM модуляцией (если есть разрешение).

Один из возможных вариантов 433 МГц - compasr.ru/KP-12.htm

или compasr.ru/KD-9600.htm

более дорогой вариант compasr.ru/index.html?vertex_standard.htm
compasr.ru/index.html?vertex_standard.htm

Возвращаясь к своему, выложенному здесь, ВЧ-блоку, еще добавлю. Насколько смог дополнительно проверил его работу. Так как на улице немного похолодало, стоит около 0 градусов, проверил его при этой температуре. Зафиксировал уход частоты передатчика примерно на 2 кГц. Это не очень много но думаю при еще большем снижении температуры уход будет таким что несущая выйдет из полосы приемника. Это одна из причин почему я не использую его в данном случае. Именно от того что нет у меня возможности для нормальных испытаний и подборки нужных элементов. В остальном все отлично. И так как на этом форуме частенько поднимается вопрос о начинающих и «самоделкиных» то думаю для тех кто хотел бы сам сделать канал связи (для себя), и в том числе для начинающих, этот вариант весьма возможен. Возможен по причине относительной простоты, а так же не высокой стоимости.
Еще раз спасибо всем кто откликнулся. Если кто еще имеет инфу о том как и на чем организовать устойчивый радио канал, пожалуйста напишите.
Всем привет из Самары. У нас сухо, скоро наверно снег ляжет.

Вопрос термостабильности - один из основных для радиоканала на 433 МГц. То есть требования к стабильности частоты увеличиваются в 10 раз по сравнению со стандартным диапазоном 40 МГц, так полоса радиоканала (определяемая полосой фильтра ПЧ) составляет все те же 10-12 кГц.
Проще вопрос решается при использовании синтезаторов, когда в качестве опорного сигнала используют термокомпенсированные опорные кварцевые генераторы TCXO и в приемнике и в передатчике. При этом диапазон температур обычно определен как -20…+55С. При использовании кварцевой стабилизации частоты возможна термостабилизация, но это существенно уменьшит время работы на одной зарядке аккумулятора.

fol

И “3apw” и “BALAL” безусловно правы. Термостатирование, как локальное так и расширенное (не только область генератора), совместно с подбором качественных элементов схемы безусловно приведут к положительному результату. То есть схема будет устойчива даже на Лунной поверхности.
Это я прошел еще во времена постройки “крутых” средневолновых передатчиков, в конце восьмидесятых, еще на лампах. Сегодня дело другое, другие скорости и другие частоты. Это опять к вопросу: стоит или нет делать самому? Да однозначно - нужно. Но лично я представляю, как это растянется во времени. Проблема в том, как я уже говорил, что любой проект только тогда работает, когда пройдет массу испытаний. Но как скажите моделировать климатические условия, если единственный источник климата - улица за окном. Повторяю, для себя можно и нужно (обязательно) делать, иначе чего зря небо коптить. Но в коммерческих приложениях, когда от тебя требуется сделать быстро и качественно, я предпочитаю пользоваться готовыми проектами. Ну не хочется (было уже не раз) наживать себе геморой, когда твое детище, вдруг нчинает капризничать, и на тебя не только косятся, но просто наезжают с претензиями.
Вот по этому все же пытаюсь найти готовые модули.
Повторюсь, ищу ВЧ модули, комплект приемник/передатчик без встроенных кодеров и декодеров. То есть со свободным доступом к модулятору (в передатчике) и выходу детектора, или выходу формирователя “цифры” с детектора (в приемнике). Модули должны обеспечить устойчивый радиоканал на расстоянии 500 - 800 метров, при довольно низких (хотя бы -20 градусов) температурах.
Спасибо мужики.