Новый регулятор скорости с реверсом
Вопросик такой. Сделал два регулятора на Pic12F675. Все ОК. Нашел как константу считать и как зашить. Все работает. Ребенок доволен обновленной машинкой. А сейчас попросили еще пару регов сделать а такого Pic-а нету в продаже но есть PIC12C509. Подскажите как его правильно залить чтоб не испортить-сразу прошивать приложенным HEX-файлом или чего то надо мудрить с той же константой?
Ну или еще какие то манипуляции делать?
Заранее спасибо всем кто ответит.
А можно ли (и есть ли смысл) использовать этот регулятор с каким-нибудь моторчиком от компьютерного железа (коллекторные моторчики от CD-ромов или флопиков) ?
Спасибо.
Работать будут без проблем, но моторчики слабенькие и достаточно высоковольтные (12 вольт, обычно).
Всех с наступившим новым годом! Есть вопрос на засыпку… Собрал регулятор, не нашел я 675 пик и собрал на 629. Прошил, все работает… НО! при движении ручки газа вперед (аппаратура Optic 6) все нормально, стОит от ноля ручку вниз - гдето на половине пути направление мотора резко меняется, и начинают сильно греться транзисторы. Вывожу в ноль, жду пока остынут - вперед нормально, а назад опять таже ерунда - изменение направления и перегрев… Что делать? Может есть прошивка на 629 пик?
Всех с наступившим новым годом! Есть вопрос на засыпку… Собрал регулятор, не нашел я 675 пик и собрал на 629. Прошил, все работает… НО! при движении ручки газа вперед (аппаратура Optic 6) все нормально, стОит от ноля ручку вниз - гдето на половине пути направление мотора резко меняется, и начинают сильно греться транзисторы. Вывожу в ноль, жду пока остынут - вперед нормально, а назад опять таже ерунда - изменение направления и перегрев… Что делать? Может есть прошивка на 629 пик?
Поставь блокировочные емкости между контактами эл.дв. и с контактов на корпус дв. номинал ~ 0.1мкф. У меня была такаяже ситуация
Спасибо, сегодня приду с работы попробую и отпишусь.
В общем почти помогло… перестал крутится в другую сторону, но этот порог не пропал. На половине движения ручки вниз, происходит дерганье мотора и через несколько резких смен направления вперед назад начинает мотор медленней крутится и греется крайний транзистор, причем один… интересно он работает, включаешь - все нормально. ручку вверх - крутит вперед, ручку вниз - назад, а потом в один прекрасный момент хоп, и задымил… и в два раза обороты упали… остыл и дальше можно крутить, пока опять не начнет дымить… и не угадаешь, можно крутить пять минут, а может через пару смен направления… когда крутит нормально - мосфеты холодные… что делать?
В общем почти помогло… перестал крутится в другую сторону, но этот порог не пропал. На половине движения ручки вниз, происходит дерганье мотора и через несколько резких смен направления вперед назад начинает мотор медленней крутится и греется крайний транзистор, причем один… интересно он работает, включаешь - все нормально. ручку вверх - крутит вперед, ручку вниз - назад, а потом в один прекрасный момент хоп, и задымил… и в два раза обороты упали… остыл и дальше можно крутить, пока опять не начнет дымить… и не угадаешь, можно крутить пять минут, а может через пару смен направления… когда крутит нормально - мосфеты холодные… что делать?
Все , что вы описываете у меня тоже было. Телодвижени было сделано много я конкретно не помню ,что помогло. Провода идущие к дв. ~ 10-12 см я поставил экранированные. Экран подключил к корпусу дв. и к минусу питания. Игрался с утилитой которая дается в статье. Если хотите я пришлю прошику которой зашит pic . Происходит это из-за обратных выбросов эл.дв. , у пиков есть особенность их выходы могут работать как тригерные защелки , это описывается в тех.докум. на них.
Мне еще советовали поставить в цепи управления между транзистором и пиком последовательно диод с резистором, но я это не делал т.к. сбои прекратились.
С уважением Дмитрий.
Я изменил схему включения пика и всё стало окей.
homepages.paradise.net.nz/bhabbott/bridge.html
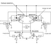
В общем вот в чем проблема. Взял я исходную схему, собрал, и началась эта петрушка… Потом где то в инете подсмотрел другое включение моста, попробовал - греются… потом вообще начал эксперименты просто с мостом - откинул МК и поставил кнопку. И вот что получается - пока мотор работает в одну сторону - все нормально, мосфеты холодные. Как только несколько раз поменял направление вращения, сразу начинают греться верхние МОСФЕТы. Схему прилагаю с вопросами, гляньте, может чего то я не так делаю…
Я изменил схему включения пика и всё стало окей.
homepages.paradise.net.nz/bhabbott/bridge.html
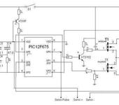
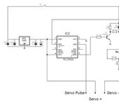
А какой у Вас ПИК и какая прошивка? Дело в том что пик на схеме 12F629 а прошивка под 12F675… Вот я и думаю, какой ставить и какую прошивку заливать…
Всё! Вопрос снят! Спасибо Andrej100! Изменил подключение контроллера и прошил прошивкой с сайта на которую была ссылочка. Все стало на свои места. Трогается плавненько, видимо в прошивке залежена экспонента, минут 20 гоняли по комнате в разных направлениях, крутились на месте, ездили по падушкам и тапкам (кота гоняли 😃 )… транзисторы еле еле теплые. Всем спасибо за участие. Если кому интересно пишите, выложу видео.
А какой у Вас ПИК и какая прошивка? Дело в том что пик на схеме 12F629 а прошивка под 12F675… Вот я и думаю, какой ставить и какую прошивку заливать…
12F675 силовая с этого сайта,а всё остальное с
homepages.paradise.net.nz/bhabbott/bridge.html
прошивка для 675. Да кстати они почти одинаковые.4-5 ампер держит.
Замечание - в схеме указано сопротивление - 0.1 ом
Это неверно !
0.1 Ом это сопротивление верхнего полевика. Но он не “логик” и такое сопротивление даст при напряжении открытия 10 вольт - смотри даташит.
Вместо него нужно поставить p-MOSFET открывающийся логически уровнем - либо питать напряжением не менее 10 вольт (до 18)
-
нужно добавить сопротивление нижнего полевика 0.07 ом - но его емкость такова что я уверен на ШИМе 3 КГц он не юудет открываться полностью одной ного ПИКа - желателен драйвер типа ir2110 или более низковольтный.
-
сопротивление монтажа.
12F675 силовая с этого сайта,а всё остальное с
homepages.paradise.net.nz/bhabbott/bridge.html
прошивка для 675. Да кстати они почти одинаковые.4-5 ампер держит.
тут верхние транзисторы 35 милиом имеют при 4.5 вольт и 20 милиом при 10 вольтах.
pdf1.alldatasheet.com/…/SI4435DY.html
вот что получается - пока мотор работает в одну сторону - все нормально, мосфеты холодные.
Как только несколько раз поменял направление вращения, сразу начинают греться верхние МОСФЕТы.
Вы не понимаете как работает этот мост.
Правильно так:
При выключеных нижних ! ключах. верхними выбирается направление. затем пауза на включение верхнего и затем подается ШИМ в диагональный нижний ключ.
Чтоб переключить верхний нужно вначале выключить оба нижних !
Теперь верхние будут грется сильно только при питании ниже 10 вольт и от того что они не “логик” как серия IRL irf.com
======
Моделтровать это устройство можно в PROTEUS - вот
www.roboforum.ru/viewtopic.htm?t=2215
Ужасть… вы тут стока написали, что голова кругом… Я не хочу ни кого обидеть, но по моему просто прошивка не правильная, или как бы это так сказать… кароче не та. Зачем огород городить, если с другой прошивкой и при другом подключении МК все работает класно? Причем настолько надежно, что вообще вопрос этот снят. Я по моему выше написал.
Наверх этого моста я нашел среди моделей PROTEUS два p-MOSFET открывающихся логически уровнем - вот подробно:
Продолжение, чуть доработанный регулятор
www.dynaco.h10.ru/speed1.html
я тут себе домен прикупил - так что заходите суда
www.vetakh.com/speed1.html