Контроллер ШД ATmega8535+AD8402+L6506+IR2101+IRFZ44

Tier

Народ окажите помощ!!!
Собирал контроллер ШД FLH86 на ATmega8535+AD8402+L6506+2шт.в паралельL298 всё работало прекрасно, микрошаг 1/8 и 1/16 отрабатывает отлично, 3А при 32В, решил более надёжный контроллер собрать на связке ATmega8535+AD8402+L6506+IR2101+IRFZ44, ни как не могу получить положительного результата, при прямом включении на источник 32В хаотичное движение вала, при включении через резистор 10 Ом, наблюдается слабая тенденция к правильной работе.

ATLab
Tier:

Народ окажите помощ!!!
Собирал контроллер ШД FLH86 на ATmega8535+AD8402+L6506+2шт.в паралельL298 всё работало прекрасно, микрошаг 1/8 и 1/16 отрабатывает отлично, 3А при 32В, решил более надёжный контроллер собрать на связке ATmega8535+AD8402+L6506+IR2101+IRFZ44, ни как не могу получить положительного результата, при прямом включении на источник 32В хаотичное движение вала, при включении через резистор 10 Ом, наблюдается слабая тенденция к правильной работе.

У Вас оригинальный подход к обсуждению проблемы с электронным прибором. Вы полагаете, что по паре слов, без схемы можно что-то внятное сказать?

Tier
ATLab:

У Вас оригинальный подход к обсуждению проблемы с электронным прибором. Вы полагаете, что по паре слов, без схемы можно что-то внятное сказать?

Схем нет делалось всё по ходу, на неделе выложу пока выкладываю фотки готовых девайсов на двух в паралель L298 все работало отлично, а на ir2101+irfz44 ни в какую

fotki.zip

mura
Tier:

Схем нет делалось всё по ходу, на неделе выложу пока выкладываю фотки готовых девайсов на двух в паралель L298 все работало отлично, а на ir2101+irfz44 ни в какую

Монстр, однако…

Tier
ATLab:

У Вас оригинальный подход к обсуждению проблемы с электронным прибором. Вы полагаете, что по паре слов, без схемы можно что-то внятное сказать?

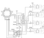
Выкладываю схему, за качество не ручаюсь, но суть именно такая. А на двух L298 такая же, только вместо инверторов и IR2101 и IRFZ44 стоят две в паралель L298.

ATLab
Tier:

Выкладываю схему, за качество не ручаюсь, но суть именно такая.

В схеме ошибка: нужно поменять местами подключения резисторов 10 кОм (обратная связь с измереительных резисторов) к L6506 (выводы 10,15).
По структуре L6506 хорошо видно, что сигналы подаются не на те компараторы.

Tier
ATLab:

В схеме ошибка: нужно поменять местами подключения резисторов 10 кОм (обратная связь с измереительных резисторов) к L6506 (выводы 10,15).
По структуре L6506 хорошо видно, что сигналы подаются не на те компараторы.

Этой ошибки на живой плате нет, только в схеме, будем считать что каналы совпадают.

ATLab:

В схеме ошибка: нужно поменять местами подключения резисторов 10 кОм (обратная связь с измереительных резисторов) к L6506 (выводы 10,15).
По структуре L6506 хорошо видно, что сигналы подаются не на те компараторы.

Да к слову, Вы случаем не на градообразующем предприятии работаете?
А то с нашего к вашему отладчики знакомые поехали в командировку.

ATLab
Tier:

Да к слову, Вы случаем не на градообразующем предприятии работаете?

Там, только вряд ли мы с ними по работе пересечемся.

Этой ошибки на живой плате нет, только в схеме, будем считать что каналы совпадают.

Чудес не бывает. Нужно брать осциллограф и смотреть. Не будет работать схема целиком, оторвать выходные каскады (IR+MOSFET) и проверять по отдельности работу мостов. На IR подать какие-нибудь импульсы с генератора.
А то, может, косяк в монтаже?

Сергей_ps

А как силовая земля разведенна, похоже драйвера “защелкиваются”, L298 на биполярных транзисторах и этим не болеет.
Еще +12 на каждый драйвер надо от отдельного источника подавать, либо бустрепное питание с внешней накачкой,
я здесь такой вариант предлогал.

Tier
Сергей_ps:

А как силовая земля разведенна, похоже драйвера “защелкиваются”, L298 на биполярных транзисторах и этим не болеет.
Еще +12 на каждый драйвер надо от отдельного источника подавать, либо бустрепное питание с внешней накачкой,
я здесь такой вариант предлогал.

Выше я выкладывал фотки девайса, fotki.zip немогли бы вы глянуть для оценки.

Сергей_ps

По фотке не особо видно, и +12 у тебя не развязанно - уже работать не будет, силовая земля подключается отдельным проводником сначала к шунтам потом к драйверам.
поищи IRовский an-978, это касается любых драйверов. Разводить лучше 2х сторонку под СМД.

AlexGA7
Tier:

Выкладываю схему, за качество не ручаюсь, но суть именно такая. А на двух L298 такая же, только вместо инверторов и IR2101 и IRFZ44 стоят две в паралель L298.

У IR2101 нет dead time (задержки при коммутации ключей). На вашей схеме сигнал переключения подается одновременно на HIN и LIN. Как следствие (например, нижний ключ еще не закрылся, а верхний уже открылся), бросок тока (сквозного) при переключении и соответствующие проблемы. Тем более, в истоке стоит резистор.
Возьмите другой драйвер, заодно, не надо будет ставить инвертор на входе. Почитайте статьи на сайте, например, на www.irf.ru. Там переводы некоторых AN есть.
Питание +12В на драйвера можете подавать одно, все нормально.
Да, еще параллельно мосфетам лучше поставить диоды не смотря на внутренние.

Tier
AlexGA7:

У IR2101 нет dead time (задержки при коммутации ключей). На вашей схеме сигнал переключения подается одновременно на HIN и LIN. Как следствие (например, нижний ключ еще не закрылся, а верхний уже открылся), бросок тока (сквозного) при переключении и соответствующие проблемы. Тем более, в истоке стоит резистор.
Возьмите другой драйвер, заодно, не надо будет ставить инвертор на входе. Почитайте статьи на сайте, например, на www.irf.ru. Там переводы некоторых AN есть.
Питание +12В на драйвера можете подавать одно, все нормально.
Да, еще параллельно мосфетам лучше поставить диоды не смотря на внутренние.

Я пробовал ставить IR2104 с dead time - результат тотже, по началу был косяк ток потребления около двух ампер без нагрузки, но проблема решилась быстро по началу на затворе стояли резисторы 1 кОм, после детальгого изучения аналогичных схем они были заменены на 33 Ом и испытаны без нагрузки, с поднятием частоты переключения свыше 100 кГц, так что в итоге я думаю проблема ни в этом.

AlexGA7
Tier:

Я пробовал ставить IR2104 с dead time - результат тотже, по началу был косяк ток потребления около двух ампер без нагрузки, но проблема решилась быстро по началу на затворе стояли резисторы 1 кОм, после детальгого изучения аналогичных схем они были заменены на 33 Ом и испытаны без нагрузки, с поднятием частоты переключения свыше 100 кГц, так что в итоге я думаю проблема ни в этом.

Это другая проблема. Без dead time использовать как Вы нельзя. С резисторами 1 кОм и IR2104 не успеют переключиться, поэтому был сквозной ток. ставьте их обратно плюс осциллограф. А какие емкости стоят на драйверах и что было при резисторах 33 Ома? Как их выбрать можете прочитать на указанном мной сайте.

Tier
AlexGA7:

Это другая проблема. Без dead time использовать как Вы нельзя. С резисторами 1 кОм и IR2104 не успеют переключиться, поэтому был сквозной ток. ставьте их обратно плюс осциллограф. А какие емкости стоят на драйверах и что было при резисторах 33 Ома? Как их выбрать можете прочитать на указанном мной сайте.

резисторы 33 Ома я поставил давно, на ir2101 и на Ir2104 пробовал так и так, единственное IR 2104 в отличие от 2101 в постоянном включении автоматически выключает МОП ПТ, осцилографа подходящего нет к сожалению, может быть у вас есть проверенная схема силовой части Н-моста на МОП ПТ ?

Tier
AlexGA7:

Это другая проблема. Без dead time использовать как Вы нельзя. С резисторами 1 кОм и IR2104 не успеют переключиться, поэтому был сквозной ток. ставьте их обратно плюс осциллограф. А какие емкости стоят на драйверах и что было при резисторах 33 Ома? Как их выбрать можете прочитать на указанном мной сайте.

Недавно удалось добится положительного результата, заменой драиверов на IR2104 и раздельного их питания, подключив к звуковухе выход с нагрузкой получилось следующее (на фото с права фаза А-B, слева фаза C-D)

Tier:

Недавно удалось добится положительного результата, заменой драиверов на IR2104 и раздельного их питания, подключив к звуковухе выход с нагрузкой получилось следующее (на фото с права фаза А-B, слева фаза C-D)

Забыл добавить с пропуском шагов