Привет !
Вообщем купил свинцовый 6-ти вольтовый аккомулятор и думал, этим дело закончится, но моя самодельная игрушка (много было офишировано, так сразу и не вспомнить где, но кто не в курсе - проше посмотреть картинки на Blaster Blog), работает не стабильно, а именно электроника и самой каробки и её управления, так как не знаю зачем и там и сям воткнул по стабилизатору LM на 5 вольт. Но главное для надёжной работы электро магнитной муфты желательно 9.6 вольт, ну там и ЕЗ стартер при этом напряжении отлично крутит, а так при 6-ти вольтах медленно крутит и не сразу заводится …
Так вот вопрос :
Какой преобразователь (вольто добавку) сделать для этой цели ?
Немного статистики :
Ака свинец 4.5 Ампер \ часа
Номинальный ток EZ стартера около 4А
Преобразовател нахожу только такой и если его сделать чут помошнея, то очень даже устраиваеть. По схеме из него надо всего лишь 3.6 вольта дополучить (даже набросил макетку - прикольно, только мошного транзистора составного не нашлось под рукой. И вообще тут каменний век. Сейчас на полевых актуально !
Подкинте пожалуйсто схемку (простенкую) на полевиках и стандартной логике, но чтоб с обратной связью, а то он постоянно будет кормить эл.магнит.муфты (0.5А), вентилятор (кулер) охлаждения ДВС (0.2А), ну и временами стартер (4А)
P.S. На этом форуме всё перелопатил … есть только сложная …
Может, логичнее Ni-Mh банками набрать? А заодно проще и надёжнее… 😒
Подкинте пожалуйсто схемку (простенкую) на полевиках и стандартной логике, но чтоб с обратной связью…
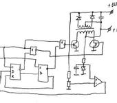
А вот схемка… Разберётесь? 😒
А вот схемка… Разберётесь? 😒
Ага спасибо ! Интересный вариант !
Только блин детальки получается:
Одна микросхема - два тригера (ТМ2 или аналог)
то что знак “=” не помню кноповской - (половина микросхемы)
Генератор и операционник тоже по половине микросхемы 😁
На самом деле всё просто, только я бы полевиков “сток” пустил через конденсатор, чтоб защитить от очень низкой частоты 😵
А проверенной схемки аналогичной ни у кого нету ?
Может, логичнее Ni-Mh банками набрать? А заодно проще и надёжнее… 😒
Да пока только так и обхожусь, но хочется от однаго акума 😃
{"assets_hash":"a8b26fa7f6e768b07a72c8c9aadb9422","page_data":{"users":{"3fa364193df9550077795a02":{"_id":"3fa364193df9550077795a02","hid":2395,"name":"BALAL","nick":"BALAL","avatar_id":null,"css":""},"45f6eb503df9550077785a8f":{"_id":"45f6eb503df9550077785a8f","hid":21354,"name":"Blaster","nick":"Blaster","avatar_id":null,"css":""}},"settings":{"can_see_ip":false,"can_report_abuse":false,"can_see_hellbanned":false,"forum_can_view":true,"forum_can_reply":false,"forum_edit_max_time":30,"forum_can_close_topic":false,"forum_show_ignored":false,"forum_mod_can_delete_topics":false,"forum_mod_can_hard_delete_topics":false,"forum_mod_can_see_hard_deleted_topics":false,"forum_mod_can_edit_posts":false,"forum_mod_can_pin_topic":false,"forum_mod_can_edit_titles":false,"forum_mod_can_close_topic":false,"can_vote":false,"forum_mod_can_add_infractions":false,"forum_topic_title_min_length":10,"forum_reply_old_post_threshold":30,"votes_add_max_time":168,"forum_show_post_interval":7,"can_see_deleted_users":false},"section":{"_id":"61c9a54c3df9550077bb50ba","hid":8,"title":"Самодельная электроника, компьютерные программы","parent":"61c9a54c3df9550077bb50f3","description":"Софт для моделирования и черчения, самодельные электронные устройства.","is_category":false,"is_votable":true,"is_writable":true,"cache":{"topic_count":2668,"post_count":48285,"last_post":"69396824b4761b70be1cf1f6","last_topic":"6936752c44153b3865eede83","last_topic_hid":572669,"last_topic_title":"Последовательность работы сервоприводов.","last_ts":"2025-12-10T12:31:32.140Z","last_user":"4f3e22e13df955007774805c"}},"topic":{"_id":"46a91dd43df9550077bba99f","hid":74541,"title":"Преобразователь напряжения ...","views_count":2371,"last_post_counter":4,"cache":{"post_count":4,"first_post":"46a91dd43df9550077bbaeae","first_ts":"2007-07-26T22:19:00.000Z","first_user":"45f6eb503df9550077785a8f","last_post":"46aa45093df9550077bbaeb4","last_post_hid":4,"last_ts":"2007-07-27T19:18:33.000Z","last_user":"45f6eb503df9550077785a8f"},"st":1,"section":"61c9a54c3df9550077bb50ba"},"subscription":null,"pagination":{"total":4,"per_page":25,"chunk_offset":0},"posts_list_before_post":["paginator","datediff"]},"locale":"en-US","user_id":"000000000000000000000000","user_hid":0,"user_name":"","user_nick":"","user_avatar":null,"is_member":false,"settings":{"can_access_acp":false,"can_use_dialogs":false,"hide_heavy_content":false},"unread_dialogs":false,"footer":{"rules":{"to":"common.rules"},"contacts":{"to":"rco-nodeca.contacts"}},"navbar":{"tracker":{"to":"users.tracker","autoselect":false,"priority":10},"forum":{"to":"forum.index"},"blogs":{"to":"blogs.index"},"clubs":{"to":"clubs.index"},"market":{"to":"market.index.buy"}},"recaptcha":{"public_key":"6LcyTs0dAAAAADW_1wxPfl0IHuXxBG7vMSSX26Z4"},"layout":"common.layout"}