Запараллеливание ключей в регуляторе.

MPetrovich

Очень нуждаюсь в совете.
Погорел регулятор. Вскрыл. Увидел погоревшие ключи. Прочитал наименование - 7413. У меня были ключи 7313, в которых вместо одного транзистора на 13А, как в 7413, стоят по два транзистора на 5,6А. Решил припаять их и запараллелить внутренние транзисторы, тем более, что по цоколёвке оказалось почти один в один за исключением ноги №2(второй затвор), которую пришлось отогнуть вверх и проводком запараллелиться на соседний затвор (нога №4). В результате я расчитывал получить как минимум 20А протекающего тока.
Однако был жестоко разочарован. При включении 370-го коллекторника, перепаяные ключи выгорели за несколько секунд. При этом нагрелись так, что отпаялись отплаты и отвалились. И это несмотра на то, что я поставил последовательно с мотором предохранитель на 10А. Предохранитель жив а ключи дохлые, отсюда делаю вывод, что ток через них был меньше 10А.
В чём дело, кто-нибудь знает? Может затворы нужно было подключать в параллель через резисторы? На плате регулятора перед затворами стоит неидентифицированная мной мелкая деталь, от которой отходят дорожки на затворы ключей. Посмотрите на фото, может поможет.

dmitryu

Судя по следам на плате, вместе с ключами погорел диод D1. Может, дело именно в этом?

MPetrovich
dmitryu:

Судя по следам на плате, вместе с ключами погорел диод D1. Может, дело именно в этом?

Диод целый. Чтобы его сжечь, такой батарейки маловато будет. Надо раз в 10 побольше, у него прямой ток десятками амперов измеряется, а батарея всего 10С, т.е больше 12-15А (в самом лучшем случае) не выдаст.
А по поводу параллельного включения ключей может кто-нибудь скажет? Надо в затворы резисторы ставить или нет? И если надо, то какие?
Ещё очень интересует вопрос как можно организовать защиту с отсечкой по току. Шунты-токовые датчики на таких токах не прокатывают, как бы исхитриться? Микротрансфоматор что ли заделать по примеру токоизмерительных клещей?

ingenegr
MPetrovich:

Диод целый. Чтобы его сжечь, такой батарейки маловато будет. Надо раз в 10 побольше, у него прямой ток десятками амперов измеряется, а батарея всего 10С, т.е больше 12-15А (в самом лучшем случае) не выдаст.
А по поводу параллельного включения ключей может кто-нибудь скажет? Надо в затворы резисторы ставить или нет? И если надо, то какие?
Ещё очень интересует вопрос как можно организовать защиту с отсечкой по току. Шунты-токовые датчики на таких токах не прокатывают, как бы исхитриться? Микротрансфоматор что ли заделать по примеру токоизмерительных клещей?

резисторы порядка 10 оМ в затворы им, на проводок питающий, обмоточку и в термоусадку вот и будет трансформатор, хотя как по мне так шунт проще
если деталь которая RP1 то т.н. R-пак резисторная сборка.

AlexN
MPetrovich:

На плате регулятора перед затворами стоит неидентифицированная мной мелкая деталь, от которой отходят дорожки на затворы ключей. Посмотрите на фото, может поможет.

Резисторная сборка на 4 резистора по 100 Ом.

AlexN
MPetrovich:

При включении 370-го коллекторника, перепаяные ключи выгорели за несколько секунд. При этом нагрелись так, что отпаялись отплаты и отвалились. И это несмотра на то, что я поставил последовательно с мотором предохранитель на 10А. Предохранитель жив а ключи дохлые, отсюда делаю вывод, что ток через них был меньше 10А.
В чём дело, кто-нибудь знает?

  1. Плавкий предохранитель - штука очень “медленная”, пока он надумает перегореть - вся электроника десять раз успеет выйти из строя.
  2. Замена оригинальных 7413 на 7313 плоха как минимум по одной причине - у 7313 больше сопротивление в открытом состоянии (0.046 ом против 0.018 ом у 7413).
  3. Проверяйте защитные диоды (D1 особенно - для выхода этой мелочевки никаких десятков ампер не надо, сами дохнут) и нагрузку - просто так, без перегрузки по току, ключи все же не горят.
dmitryu

Диод целый. Чтобы его сжечь, такой батарейки маловато будет.

Ну-ну. И много ли Вы диодов напалили, чтобы так считать?

MPetrovich
ingenegr:

резисторы порядка 10 оМ в затворы им, на проводок питающий, обмоточку и в термоусадку вот и будет трансформатор, хотя как по мне так шунт проще
если деталь которая RP1 то т.н. R-пак резисторная сборка.

А зачем резисторы вообще ставят в затворы? Для ограничения тока затвора? Вроде он совсем микроамперный. Или может согласование по входу, компенсирующее ёмкость затвора?
Про трансформатор я примерно так и представлял, только хотел ещё маленькое ферритовое колечко использовать. Один-два витка питающего провода и витков 10-20 на управление защитой. Ну а потом выпрямитель- дифусилитель-компаратор-отсекающий МОП-ключ.

AlexN:

Резисторная сборка на 4 резистора по 100 Ом.

О-о-о! Азачем так много?

AlexN:
  1. Плавкий предохранитель - штука очень “медленная”, пока он надумает перегореть - вся электроника десять раз успеет выйти из строя.

Согласен, предохраняет в основном сам себя.

  1. Замена оригинальных 7413 на 7313 плоха как минимум по одной причине - у 7313 больше сопротивление в открытом состоянии (0.046 ом против 0.018 ом у 7413).

Не знал, спасибо.

  1. Проверяйте защитные диоды (D1 особенно - для выхода этой мелочевки никаких десятков ампер не надо, сами дохнут) и нагрузку - просто так, без перегрузки по току, ключи все же не горят.

Не очень понимаю отчего они должны дохнуть? От слишком большого противо-ЭДС? Пробой по обратному напряжению?
А что это вообще за диоды, какой марки и с какими характеристиками? Может стоит превентивно подобрать что-нибудь покондовее?

dmitryu:

Ну-ну. И много ли Вы диодов напалили, чтобы так считать?

Диодов напалил много, но на верте (тьфу-тьфу) не палил ни разу, поскольку опыт курочания моделей меньше полугода.

MPetrovich

В догонку. Забыл сказать про главное - про новый мотор. У него обмотка толще и витков меньше в этом я разобрался по маркировке: у моего старого в конце стояли цифры 4045, а у нового (по памяти) 2025 или 2520 первая пара цифр - витки, вторая - диаметр провода. Завтра приду на работу выложу табличку с расшифровками маркировок, она у меня в рабочем компе сохранена.
Так что ток-обороты должны были вырасти, что видимо и сказывается в виде всех происходящих казусов.

ingenegr

ИМХО чтобы развязать затворные емкости иначе плохо скажется на быстродействии транзистора(управляющий сигнал снят совсем, а транзистор еще открыт)

MPetrovich
AlexN:
  1. Замена оригинальных 7413 на 7313 плоха как минимум по одной причине - у 7313 больше сопротивление в открытом состоянии (0.046 ом против 0.018 ом у 7413).

А насколько стабильно это сопротивление? Или оно плывёт от температуры? Если уходит, то насколько? Вопросы задаю оттого, что родилась идейка использовать сопротивление ключа в открытом состоянии для контроля тока, тогда никаких дополнительных датчиков не нужно и показания будут сниматься непосредственно с кристалла.

  1. Проверяйте защитные диоды (D1 особенно - для выхода этой мелочевки никаких десятков ампер не надо, сами дохнут)

Что же это всё таки за диоды и отчего они по Вашим словам “сами дохнут”?

ingenegr:

ИМХО чтобы развязать затворные емкости иначе плохо скажется на быстродействии транзистора(управляющий сигнал снят совсем, а транзистор еще открыт)

А эти резисторы ставяться в любом случае, даже перед единичным МОП-транзистором или только при запараллеливании нескольких?

ingenegr
MPetrovich:

А насколько стабильно это сопротивление? Или оно плывёт от температуры? Если уходит, то насколько? Вопросы задаю оттого, что родилась идейка использовать сопротивление ключа в открытом состоянии для контроля тока, тогда никаких дополнительных датчиков не нужно и показания будут сниматься непосредственно с кристалла.

А эти резисторы ставяться в любом случае, даже перед единичным МОП-транзистором или только при запараллеливании нескольких?

ставится для согласования выхода микросхемы со “входом” транзистора, и при паралельном включении ключей для развязки затворов транзисторов.

при прогреве полупроводника сопротивление вроде уменьшается, но уменьшается общее сопротивление как в открытом состоянии так и в закрытом

dmitryu
ingenegr:

при прогреве полупроводника сопротивление вроде уменьшается

Ну-ну. Вот пример характеристики полевичка, как раз в корпусе SO-8

MPetrovich
dmitryu:

Ну-ну. Вот пример характеристики полевичка, как раз в корпусе SO-8

Да, этот график зависимости тока сток-исток в открытом состоянии от температуры я только что смотрел в родном даташите, который скачал с сайта производителя. В таблице на стр.2 сверху, есть этот самый RdsON(Statis Drain-toSourse On-Resistence). Его значения приведены при двух разных напряжениях затвор-исток и составляют при 8-10 милиОм при токе стока 13А. В принципе можно брать за основу. При 10А на двух параллельных ключах должно падать 40-50 миливольт - вполне рабочее значение. Вот только какая там форма напряжения во время прохождения импульсов нужно посмотреть на осциллографе. Боюсь, что будет очень большая постоянная составляющая.

AlexN:
  1. Проверяйте защитные диоды (D1 особенно - для выхода этой мелочевки никаких десятков ампер не надо, сами дохнут) и нагрузку - просто так, без перегрузки по току, ключи все же не горят.

Диод таки сдох, зараза. Сегодня откопал старый советский стрелочный тестер и им прозвонил, а цифровой китайский не показывал ни хрена. Диод не пробился, а оборвался - не звониться ни в ту ни в другую сторону. Второй оказался целый. Посмотрел по сети что это за диод и увидел, что это диод Шотки с прямым током 3,2А и обр. напр. 60В. Неужели обратная ЭДС смогла пробить этот диод? Я вообще не очень врубаюсь для чего он там стоит? Ведь в ключах тоже стоят диоды со сходными характеристиками. Для увеличения нагрузочной способности по обратному току что ли? Какой ещё можно припаять диод, чтобы про эту проблему больше не вспоминать?

MPetrovich:

В догонку. Забыл сказать про главное - про новый мотор. У него обмотка толще и витков меньше в этом я разобрался по маркировке: у моего старого в конце стояли цифры 4045, а у нового (по памяти) 2025 или 2520 первая пара цифр - витки, вторая - диаметр провода. Завтра приду на работу выложу табличку с расшифровками маркировок, она у меня в рабочем компе сохранена.
Так что ток-обороты должны были вырасти, что видимо и сказывается в виде всех происходящих казусов.

Проверил ещё раз маркировки движков. На старом так и есть 4045, а на новом 5025, т.е провод 0,5мм и 25 витков. Посчитал разницу в сопротивлении по формуле R=pl/S иполучил, что на новом моторе сопротивление в 1,76 раза меньше, чем на старом. Выходит если для старого мотора нормальный ток был, скажем 15А, то для нового 26,4А. Ни фига себе разница!

MPetrovich

Порылся в сети, нашёл кое какую информацию по вариантам замены диода SS24. Для замены годятся SS25 и SS26. У них обратное напряжение соответственно 50 и 60 В, у SS24 оно 40В. Прмое напряжение на SS25 и SS26 соответственно 35 и 42В, у SS24 оно 28В. Корпус у всех одинаковый DO-214AA 5,59х3,94х2,44мм.
Кроме того нашёл вот что:
Технические характеристики:
SF56
максимальное повторяющееся пиковое обратное напряжение, В (символьное обозначение VRRM): 400;
максимальное входное напряжение, В (AC) (символьное обозначение VRMS): 280;
максимальное обратное напряжение, В (DC) (символьное обозначение VDC): 400;
максимальный средний прямой ток при TA = 40°, А (символьное обозначение I(AV)): 5.0;
пиковый ударный прямой ток (1 полуволна синусоидального напряжения частотой 50 Гц, 8.3 мс по JEDEC), А (символьное обозначение IFSM): 150.0;
максимальное прямое падение напряжения на элемент при 1.0A DC, В (символьное обозначение VF): 1.25;
диапазон рабочих температур, °С (символьное обозначение TA): - 55…+150;
максимальные габаритные размеры, мм: d=6,6; l=9,5 (DO-27 или DO-201AD)

У этого диода конечно больше падение на открытом переходе (1.25 против 0,7 у SS24), зато обратное напряжение 400В и прямой ток 5А.
Что имеют сказать уважаемые корифеи?

MPetrovich
ingenegr:

ИМХО чтобы развязать затворные емкости иначе плохо скажется на быстродействии транзистора(управляющий сигнал снят совсем, а транзистор еще открыт)

Ёмкости затворов не требуют развязки, а вот управляющий каскад требует, иначе при переключении ёмкости ток через выходные транзисторы управляющего каскада будет ничем не ограничен и транзисторы просто пробьються этим чрезмерным для них током. Поэтому, поставив в затворы резисторы по 100 Ом, при питании управляющего каскада от 5В получим ток заряда-разряда ёмкости затвора равным 50мА.
На быстродействии транзистора установка резисторов в затвор как раз скажется отрицательно, поскольку ограничиться ток заряда и соответственно увеличиться время переключения (удлинниться фронт и спад импульсов).

MPetrovich

Что-то бросили Вы меня, господа электронщики. А я по-прежнему нуждаюсь в Вашей помощи.
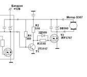
Собрал схемку внешнего регулятора на мощном MOSFET IRF3707. Другого не нашёл. Таким образом решил развязаться от блока, чтобы там уже ничего не перепаивать, т.к. ещё одной перепайки боюсь он не вынесет. Чтобы не подпаиваться внутрь блока 4-в-1 сделал инвертирующий каскад на транзисторе Т1 и подключился прямо на выходной разъём блока (куда подключается мотор). Одгнако фокус отчего-то не удался, вернее не совсем удался. Первое, что вылезло - это бросок тока при включении, т.е. при включении на полсекунды пускался мотор. Простым стрелочным тестером обнаружил бросок напряжения на выходе блока 4-в-1 и решил, что это связано с ёмкостью, стоящей параллельно выходу. Уменьшил сопротивление R1 с 10кОм до 360 Ом. Полегчало, но мотор начинал сработать только при достаточно большом газе (примерно 1/4 хода стика) и в начале работы запускался очень нестабильно - пуститься-встанет-снова пуститься и так пока не дашь ещё побольше газа (примерно на 1/3 хода стика). Потом работает ровно.
Решил тогда симитировать работу схемы управления от другого источника, т.е. блок 4-в-1 стал схемой управления, который питался от одной батареи, а выносной регулятор питался от другой батареи. И вот тогда всё заработало вполне корректно - мотор плавно пускался, плавно набирал обороты и снижал их. Причём всё равно как запитывать блок и регуль. Можно питать блок от 7,4В, а регуль 12В, можно наоборот. Главное, чтобы источники были разные. Что за ерунда? Кто-нибудь знает?
Вот схемка выносного регулятора с подсоединением к блоку 4-в-1:

dmitryu

Лучше всё-же аккуратненько припаять этот транзистор вместо штатных, удлинив ему ноги проводами.
Штатные ключи - отпаять или отрезать от схемы (сток и затвор).
Вот тогда всё и заработает как положено.