RX - 18 новая модификация
Купил 3 платы RX-18 в интернет-магазине “Хобби для всех”(www.hobbyforyou.ru/catalog/7738-54877.html). Прислали платы со следами двухстороннего скотча, видимо сняты с поломанных танков, проблема в другом. При проверке плат в танке, исправна оказалась только одна. На 2х одинаковая проблема - при подаче сигнала “движение вперед(или назад)” на моторы напряжение не подается, при этом тональность звука работающего двигателя изменяется. Если брак вернуть не получиться, что проверить в первую очередь? На платах нет обугленных элементов.
Купил 3 платы RX-18 в интернет-магазине “Хобби для всех”(www.hobbyforyou.ru/catalog/7738-54877.html). Прислали платы со следами двухстороннего скотча, видимо сняты с поломанных танков, проблема в другом. При проверке плат в танке, исправна оказалась только одна. На 2х одинаковая проблема - при подаче сигнала “движение вперед(или назад)” на моторы напряжение не подается, при этом тональность звука работающего двигателя изменяется. Если брак вернуть не получиться, что проверить в первую очередь? На платах нет обугленных элементов.
Почитай 52 сообщение и далее.
Всем доброго дня! Принимайте новичка!
Месяц назад купил недопантеру 1:16, благодаря форуму уже кое-что переделал.
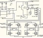
Вобщем, на RX18 ( фото на первой странице этой темы, у меня такая же) сгорел транзистор (маркировка выгорела), находится сразу за разъемом подключения
дым-машинки, слева от него два голубеньких резистора, подскажите пожалуйста маркировку, или аналог для замены.
Можно попробовать заменить нашим КТ818 - p-n-p транзистор, который включает или выключает как раз эту самую дыммашинку - а именно через этот транзистор идет напряжение на мотор и спираль дыммашинки
Сергей, спасибо! Поменял сегодня, но не помогло, видимо что-то еще сгорело.
Придется новую плату покупать
Сергей, спасибо! Поменял сегодня, но не помогло, видимо что-то еще сгорело.
Придется новую плату покупать
Я извиняюсь за вопросы - может они и глупые, но чего только не бывает.
- Вы впаяли наш транзистор в соответствии с расположением выводов База - Коллектор - Эмитер ?
- При выпаивании не могли порвать где-нибудь дорожки - так как - плата - двухсторонная ?
- Вы можете проверить чем-нибудь, кроме вольтметра - изменение сигнала на базе этого транзистора ?
- Даже если и выгорел управляющий вывод именно на микросборке платы 18 - дыммашину можно включить в обход управления платой. Ну будет она у Вас дымить постоянно, даже до нажатия кнопки - Пуск - ну и что ? Далее - можно запитывать дыммашинку по предложенным несколькими вариантами пропорциональной дыммашинки - от напряжения на моторах. Так что - есть много вариантов, прежде чем принимать решение о замене 18 платы именно на 18 ту же, если причина замены - только не работа дыммашинки.
Да и не забыли ли Вы про выключатель дыммашинки - что на днище корпуса танка… или проверили ли вы этот выключатель - может быть подгорел и он.
Если есть в хозяйстве осциллограф - можно посмотреть - как ведет себя маленький планарный транзистор Q6 и живое ли сопротивление R28. Ну и сигнал на этот транзистор Q6 через резитор R27 идет прям с контактов субмодулей
- Транзистор впаял маркировкой к голубеньким резисторам.
- Вокруг центральной ножки кругляшок дорожки отвалился ( думаю в этом причина), но я так и не рассмотрел, соединяется ли с чем то, или просто кругляшок.
- Увы, кроме вольтметра ничего нет, да и не умею я пользоваться осциллографом.
- Уже соеденил напрямую (через родной выключатель), свою дым-машину, сделал из конденсатора, с кулером. Пропорциональную машинку пробовал сделать, результат, сгоревший транзистор, наверное что то не так подключил. Делал без регулятора напряжения.
Машинка вообще работает, но с натугой, очень лениво и нехотя ( додыхает), как и со сгоревшим транзистором.
- Транзистор впаял маркировкой к голубеньким резисторам.
Это - вроде бы - правильно
[
- Вокруг центральной ножки кругляшок дорожки отвалился ( думаю в этом причина), но я так и не рассмотрел, соединяется ли с чем то, или просто кругляшок.
Вокруг центральной ножки если кругляшок сверху отвалился - это - не страшно - там все идет по стороне разводки дорожек - с низу. А вот если отвалился кругляшок или разрушилась металлизация отверстия под ножку транзистора по крайнему нижнему выводу - это - беда.
Проверить можно омметром - один щуп - с низу платы - там где ножка припаяна - другим щупом - на левый вывод сопротивления R28
Похоже что RX18 работает, но подключаю родную дымку, моторчик вяло крутится (даже напрямую от АКБ), ставлю свою с кулером 5V 1.0W, все работает как надо, но через несколько сек. кулер останавливается (может поставить на 12V 0.08A?). Да, и транзистор замененый сильно греется.
Пробовал пропорционалку делать со своей дымкой (из темы “доработка КВ-1 HL”), и с регулятором напряжения и без, питание и от АКБ брал и от RX18, но пропорциональностью не пахнет, я запутался с питанием пост 60-66. Сергей, может Вы мне доходчиво нарисуете как правильно, как бабушке))).
ребята подскажите, вот если так начинку расположить в корпусе нормально будет, а то может есть какие то ограничения, может что то рядом ставить нельзя? правда над коробочкой куда все проводки втыкаются еще будет стоять механизм поворота башни (моторчик с редуктором), ничего так мешать работе р/у не будет, может какие то наводки есть?
ребята подскажите, вот если так начинку расположить в корпусе нормально будет, а то может есть какие то ограничения, может что то рядом ставить нельзя? правда над коробочкой куда все проводки втыкаются еще будет стоять механизм поворота башни (моторчик с редуктором), ничего так мешать работе р/у не будет, может какие то наводки есть?
Если пушка в поднятом состоянии не задевает,то нормально!
судя по выгару ремонту не подлежит
500р новая стоит… что ж вы огарки то ремонтируете…
транзистор D882P
500р новая стоит… что ж вы огарки то ремонтируете…
Если гарантировано рабочая - то не 500, а примерно баксов 18 - 20 + доставка баксов 5 - 10. Если не гарантировано - то можно и за 500 - но есть примеры, когда ТУТ в России за эти 500 продавали не рабочие платы в магазинах, что торгуют танковыми запчастями…
И ещё вопрос, можно ли к RX-18 подключить отдельно два регулятора. Спасибо.
Да - можно попробовать. На эту вертикальную субплату с силовыми полевиками идут два канала декодированного ШИМа. Не ППМ, а ШИМ - или использовать два преобразователя ШИМ - Напряжение - ППМ, или самому городить регуляторы, что будут понимать ШИМ.
Если гарантировано рабочая - то не 500, а примерно баксов 18 - 20 + доставка баксов 5 - 10. Если не гарантировано - то можно и за 500 - но есть примеры, когда ТУТ в России за эти 500 продавали не рабочие платы в магазинах, что торгуют танковыми запчастями…
У меня 500 и рабочее, что у остальных - не знаю.
транзистор D882P
Судя по даташиту D882P его там не было . Размер сгоревшего транзистора треть меньше. Всё работает кроме хода. Сгорел через 30 секунд движения, видимо китайцы впаяли, что было. Попробую подобрать аналог из сов. запасов.
А что может являться причиной выгорания регулятора? Спасет ли ситуацию установка кулера?
Один запасной регуль лежит, но что-то не хочется рисковать.
Судя по даташиту D882P его там не было . Размер сгоревшего транзистора треть меньше. Всё работает кроме хода. Сгорел через 30 секунд движения, видимо китайцы впаяли, что было. Попробую подобрать аналог из сов. запасов.
На сколько я понял из обсуждения этого модуля с полевыми транзисторами и с субплатой к нему - на этой субплате - еще есть преобразователь напряжения. Может он и выгорел
А что может являться причиной выгорания регулятора? Спасет ли ситуацию установка кулера?
Один запасной регуль лежит, но что-то не хочется рисковать.
Американцы (да и не только) ставят - говорят - помогает. Выгорает как правило с метал редукторами без трещетки в шестрене и при катании по земле в режиме поворот в раздрай.
среди кучи огарков прошедших через мои руки выгорания данного транзистора не разу не встречалось
