как правильно крутить ШД5

VD46
Anton_M:

т.е. диоды не ставить параллельно обмоткам ? сливающие выброс в питание.

Диоды ставить обязательно, но через стабилитрон,
причем напряжение стабилитрона надо выбирать таким,
чтоб величина выброса не превышала пробивного напряжения ключа.

Anton_M

а почему диоды не на питание заводить ?

VD46
Anton_M:

а почему диоды не на питание заводить ?

По кругу ходить будем?😃

Anton_M

дак вы напишите в чем отличие замыкание на питание от замыкания на стабилитроны ?

mura

Буду дико благодарен за схему или хотябы принцип ее работы в общих чертах…

Делал по такой схеме, работает уже два года.

Выкинула картинку, а зип вроде нет.

HARDCOPY.ZIP

Mobi

Поделись печатной платой если есть.

AZi

2maxvovk
А вот здесь сказанно что можно треугольником или звездой соединять(все обмотки):
www.bsystem.ru/files/Step drive KND-BD new.pdf

кому верить? 😵

Биполяром хоцца однако - деталек то меньше уйдет и кпд больше и с какойто стороны оно вроде даже какбы правильнее или нет?

Досихпор немогу вьехать через где там магнитный поток замыкается -
половинка_1.обмотка_1 и половинка_1.обмотка_1
или
половинка_1.обмотка_1 и половинка_2.обмотка_2
или как???

ЗЫ чегото кажется мне что это по сути всетаки обычный синхронный трехфазник и крутить его надо как обычный трехфазник… 😒

2 months later
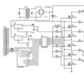
BlrUsr

Схема управления ШД-5 . Прокомментируйте!!!

litstamp
BlrUsr:

Схема управления ШД-5 . Прокомментируйте!!!

Можно посмотреть прошивку ? А еще лучше исходник.

pashtet2007

Я думаю что на этот движок нужно обратить внимание. Стоит он практически ничего. Я на выходных купил за 7$ новый но немного “заветренный”. Нулевые в упаковке можно брать по 10.

Мура а в чем печатка нарисована. В каком каде? И собственно что это за схема.

mura

Мура а в чем печатка нарисована. В каком каде? И собственно что это за схема.

В PCADe

Cхему сам разрабатывал (работа у меня такая), весь комплект состоит из трех приводов, переферийной
платы и кроссплаты. Изначально была заложена и обработка энкодеров, но так и не использовали.
На переферийную плату нанизывался комп в формате PC-104. Все это живет в стандартной Шрофовской
корзине.

Схема была выложена в ознакомительных целях т.к. большинство контроллеров под эти движки до
сихпор строятся на резистивном принципе ограничения тока.

Скоро будет доступна новая версия контроллера, где управление STEP\DIR\EN да и выходы.

Mechanic
VD46:

Диоды ставить обязательно, но через стабилитрон,
причем напряжение стабилитрона надо выбирать таким,
чтоб величина выброса не превышала пробивного напряжения ключа.

Существует ли схема замены стабилитрона на что либо еще для гашения обратного выброса ? А то стабилитрон перегревается и выходит из строя. А без стабилитрона, с одними диодами удается без потери шага разогнать только до 600-700 шагов/секунду. И еще вопрос. Ранее говорилось что при двух включенных фазах, при протекании по каждой фазе тока в 3 А, двигатель не греется. Но испытания показали, что в режиме стоянки и в режиме малого хода, когда общий ток примерно равен 6А, двигатель греется. Через 10 минут к нему невозможно притронуться. Это нормально ?

Mechanic

Уважаемые, может кто то подскажет как бороться с низкочастотным резонансом ШД ? При плавном разгоне ШД5 при шаговой частоте 200 гц наблюдается резонанс, который выражется в повышенном шуме и неустойчивой работе. Есть какие либо другие способы преодолеть это, кроме микрошагового управления ?

VD46
Mechanic:

Существует ли схема замены стабилитрона на что либо еще для гашения обратного выброса ? А то стабилитрон перегревается и выходит из строя. А без стабилитрона, с одними диодами удается без потери шага разогнать только до 600-700 шагов/секунду. И еще вопрос. Ранее говорилось что при двух включенных фазах, при протекании по каждой фазе тока в 3 А, двигатель не греется. Но испытания показали, что в режиме стоянки и в режиме малого хода, когда общий ток примерно равен 6А, двигатель греется. Через 10 минут к нему невозможно притронуться. Это нормально ?

По какой схеме крутите движок?
Если стабилитрон имеет Uстаб равное или больше Ustep(напряжение питания двигателя),
то он не греется.
Главное чтобы Uстаб+Ustep было меньше пробивного напряжения ключевого транзистора.
При питании движка 12в стабилитрон нужен 12-15в, при этом транзистор должен
выдерживать порядка 30в.
Выброс получается на величину 2Ustep.
Обдув нужен, если хотите с 3а работать.

Mechanic

Напряжение питания 30 Вольт, транзисторы комутирующие IRFZ44 с максимальным напряжением 60 вольт, на вход транзистора подаю ШИМ с частотой 20 кгц, чтобы застабилизировать ток на уровне 3А.
ЭДС самоиндукции при коммутации улетает за 60 вольт. Без ограничения транзисторы вылетают, однако при ограничении диод-стабилитрон стабилитрон перегревается, ведь всю накопленную энергию он гасит на себе. Наверно нужно взять транзисторы с большим напряжением сток-исток ?

VD46
Mechanic:

Напряжение питания 30 Вольт, транзисторы комутирующие IRFZ44 с максимальным напряжением 60 вольт, на вход транзистора подаю ШИМ с частотой 20 кгц, чтобы застабилизировать ток на уровне 3А.
ЭДС самоиндукции при коммутации улетает за 60 вольт. Без ограничения транзисторы вылетают, однако при ограничении диод-стабилитрон стабилитрон перегревается, ведь всю накопленную энергию он гасит на себе. Наверно нужно взять транзисторы с большим напряжением сток-исток ?

При таких напругах, транзисторы надо вольт на 80, и стабилитроны взять типа Д816В на радиаторе.