посоветуйте, где купить такой монитор не в Москве (интернет магазин) IZUMI TLE15H311B
так как их уже наверное вообще не осталось(fpv-ники разобрали 😃), ебай о нем вообще не слышал 😃
В Москве еще остались, цена 2000р, но я на следующий день сдал его обрано.
Не понравился глянцевый экран, хотя Александр в этом посте отметил, что у него матовый.
Заметны вертикальные полосы в виде небольшого снега и изображение чуток прыгает так же в вертикалном направлении (особенно заметно по данным OSD)
[QUOTE=SheD;3952278]Вно я на следующий день сдал его обрано.
Не понравился глянцевый экран[QUOTE]
А матовую пленку на экран приклеить религия не позволит? 😉
Видать разрешение матрицы ниже чем 640x480?
написано что, 640 х 480 , просто реально может не так 😃, комп выдал на телек у меня 800 х 600 потому может буквы были размытые,
хотя с видеоприемника видео честно сказать не очень, несмотря, на то что в шарках картинка изумительная
Господа, как вам монитор Lilliput 9.7" www.ebay.com/itm/Lilliput-9-7...item5aed2677a4
ценник высокий, но характеристики:
1024 x 600 Pixels High Resolution
420cd/m² High Brightness & Clarity
900:1 Superb High Contrast
178 degree Viewing Angles IPS Panel
Я купил вот такой монитор www.ebay.com/itm/…/160818856061
выкинул все лишние разъемы, встроил 5,8 гГц приемник для использования в качестве ретранслятора. Прикрепил платформу на которой стоит прошка в коробке и на лобовое стекло авто. Просто и сердито. Все классно, но огромный недостаток: синий экран у этой модели не лечится. Когда помехи синий экран, когда нет сигнала видео монито отключается.
Тоже попал на на подобный… Теперь взял такой. www.ebay.com/itm/330820220655 И дешевле и нет синюхи. Есть там и большего размера на 9 и 10
Вроде все успешно борются с синим экраном с помощью E-OSD за 13 баксов и сигнал не ухудшается
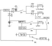
Вот еще раз переделал схему электропитания наземки в чемодане от двух аккумуляторов и сети 220, с учетом начала пайки. Подскажите, если что не так!
В своем хламе откопал 20 индикаторных светодиодных сборок.
Каждая из 12 цифр. высота цифры 10 мм.
Отдам просто так, самовывозом, если кому-то надо для ящика, забирайте.
Подскажите владельцы авроры:как подсоединяли патч на поворотной платформе к авроре (лрс нет, планируется 5 метров от чемодана)?
Какие провода экранированы в vga кабеле?
В каком месте чемодана лучше выводить антены приемника и ретранслятора - если оба на 5,8 ?
И еще у иглстейшен моно звук, а на приемнике и ретрансляторе стерео - и как их цеплять?
Вот такая наземка получается. Сегодня хотел встроить монитор 😦 его привезли, но выдать не смогли 😦 теперь еще 2 недели ждать пока новый привезут 😦
китаец к этой поворотке, еще дополнительно приделал какую то коробку, на коробке надпись ELGET. (EAGET) Поиском пошарил - типа мультивидеоплейер. Он ее в качестве писалки что ли использует Или по вайфаю на компик гонит еще видео?
Ктонибудь использовал для передачи видео и телеметрии с поворотки на ноут или очки вай фай? Межет можно использовать какие то стандартные бытовые блоки для этого?
у меня на поворотке, для полетов “далеко” стоит видео на 1.2. переделал свои тримершн на 5.8 и проводной вариант подключения. на поворотке поставил на трансляцию приходящего видео мелкий передатчик на 5.8. Теперь, при желании могу отойти от поворотки по-дальше, а если захочется полетать на коптере - там тоже стоит видео на 5.8, транслирует напрямую в шлем.
Немного прибрался с оборудованием под FPV:
Это полётный ящик, в котором есть:
Пульт РУ,
два АКБ для питания наземной станции,
видео очки,
распределитель видео 1/4,
показометр напряжения с тревогой по низкому напряжению,
соединительные провода,
и т.п.
{"assets_hash":"a8b26fa7f6e768b07a72c8c9aadb9422","page_data":{"users":{"46750cd63df955007778391e":{"_id":"46750cd63df955007778391e","hid":24043,"name":"Fed0r","nick":"Fed0r","avatar_id":null,"css":""},"481073743df955007777b8ce":{"_id":"481073743df955007777b8ce","hid":33848,"name":"J_MoToR","nick":"J_MoToR","avatar_id":null,"css":""},"4855119c3df9550077779e60":{"_id":"4855119c3df9550077779e60","hid":35532,"name":"Molotov","nick":"Molotov","avatar_id":null,"css":""},"49c1d6d53df95500777705dc":{"_id":"49c1d6d53df95500777705dc","hid":45616,"name":"DmS","nick":"DmS","avatar_id":null,"css":""},"4a7fc0bb3df955007776b50d":{"_id":"4a7fc0bb3df955007776b50d","hid":51972,"name":"couger","nick":"couger","avatar_id":null,"css":""},"4ad1d9dc3df95500777692b0":{"_id":"4ad1d9dc3df95500777692b0","hid":54826,"name":"delfin000","nick":"delfin000","avatar_id":null,"css":""},"4b6c88743df9550077764b35":{"_id":"4b6c88743df9550077764b35","hid":60759,"name":"Аслна","nick":"Аслна","avatar_id":null,"css":""},"4b9ff8823df9550077763231":{"_id":"4b9ff8823df9550077763231","hid":62883,"name":"SheD","nick":"SheD","avatar_id":null,"css":""},"4c028bb63df9550077760575":{"_id":"4c028bb63df9550077760575","hid":66762,"name":"pol81","nick":"pol81","avatar_id":null,"css":""},"4c0b81263df9550077760086":{"_id":"4c0b81263df9550077760086","hid":67137,"name":"SnakeFishbk","nick":"SnakeFishbk","avatar_id":null,"css":""},"4c9269fa3df955007775c642":{"_id":"4c9269fa3df955007775c642","hid":71907,"name":"robis","nick":"robis","avatar_id":null,"css":""},"4ca391243df955007775bf4d":{"_id":"4ca391243df955007775bf4d","hid":72490,"name":"cstrike","nick":"cstrike","avatar_id":null,"css":""},"4e815cb23df955007774ddce":{"_id":"4e815cb23df955007774ddce","hid":100598,"name":"Chester_kz","nick":"Chester_kz","avatar_id":null,"css":""},"4ed4db113df955007774b8af":{"_id":"4ed4db113df955007774b8af","hid":106956,"name":"vtoryh","nick":"vtoryh","avatar_id":null,"css":""},"4ff541c43df9550077742774":{"_id":"4ff541c43df9550077742774","hid":121970,"name":"baliv","nick":"baliv","avatar_id":null,"css":""},"50063c2a3df955007774201c":{"_id":"50063c2a3df955007774201c","hid":122518,"name":"vasia","nick":"vasia","avatar_id":null,"css":""}},"settings":{"can_see_ip":false,"can_report_abuse":false,"can_see_hellbanned":false,"forum_can_view":true,"forum_can_reply":false,"forum_edit_max_time":30,"forum_can_close_topic":false,"forum_show_ignored":false,"forum_mod_can_delete_topics":false,"forum_mod_can_hard_delete_topics":false,"forum_mod_can_see_hard_deleted_topics":false,"forum_mod_can_edit_posts":false,"forum_mod_can_pin_topic":false,"forum_mod_can_edit_titles":false,"forum_mod_can_close_topic":false,"can_vote":false,"forum_mod_can_add_infractions":false,"forum_topic_title_min_length":10,"forum_reply_old_post_threshold":30,"votes_add_max_time":168,"forum_show_post_interval":7,"can_see_deleted_users":false},"section":{"_id":"61c9a54c3df9550077bb5186","hid":90,"title":"Полёты по камере, телеметрия","parent":"61c9a54c3df9550077bb50fc","description":"Бортовые видеокамеры, передатчики видео, видеоочки, обсуждение полётов по камере.","is_category":false,"is_votable":true,"is_writable":true,"cache":{"topic_count":3154,"post_count":433372,"last_post":"691cf63feede43b1c4f9900b","last_topic":"635e349add64ea9bf5338593","last_topic_hid":571586,"last_topic_title":"Выбор цифровой FPV","last_ts":"2025-11-18T22:42:07.190Z","last_user":"5469d13d3df9550077723996"}},"topic":{"_id":"4ca046cf3df9550077757bc8","hid":204187,"title":"Наземная станция под FPV","views_count":373626,"last_post_counter":3295,"cache":{"post_count":3266,"first_post":"4ca046cf3df9550077757ef5","first_ts":"2010-09-27T07:25:03.000Z","first_user":"47f7a5793df955007777c288","last_post":"5f7d75bf3df95500777598e2","last_post_hid":3295,"last_ts":"2020-10-07T08:01:03.000Z","last_user":"5d7226e43df95500776f7ab1"},"st":1,"section":"61c9a54c3df9550077bb5186"},"subscription":null,"pagination":{"total":3266,"per_page":25,"chunk_offset":1253},"posts_list_before_post":["paginator","datediff"]},"locale":"en-US","user_id":"000000000000000000000000","user_hid":0,"user_name":"","user_nick":"","user_avatar":null,"is_member":false,"settings":{"can_access_acp":false,"can_use_dialogs":false,"hide_heavy_content":false},"unread_dialogs":false,"footer":{"rules":{"to":"common.rules"},"contacts":{"to":"rco-nodeca.contacts"}},"navbar":{"tracker":{"to":"users.tracker","autoselect":false,"priority":10},"forum":{"to":"forum.index"},"blogs":{"to":"blogs.index"},"clubs":{"to":"clubs.index"},"market":{"to":"market.index.buy"}},"recaptcha":{"public_key":"6LcyTs0dAAAAADW_1wxPfl0IHuXxBG7vMSSX26Z4"},"layout":"common.layout"}