дымогенератор
всем Привет!!! я Знаю что темы есть С дымогенератор Проста Нужен Чертеж Или Какие детали купить Чтоб сделать дымогенератор проста завтра еду на радио рынок На танк Хенг Лонг Вот такая у меня плата Приемник у меня же башня не крутиться вот есть один канал свободный могу кок раз подключить канал дает 2.5 Вольта
самое простое купить нить нагревателя от электронной сигареты за копейки, там в комплекте нить elec-sir.ru/…/smennyj-isparitel-dlya-vivi-nova-v2-…
остается подцепить питание и сделать корпусс вентилятором с трубками от капельницы
А если купить готовый?
www.matomart.com/prodview.php?p=58
А зачем дымогенератор подключать к отдельному каналу ? Может проще параллельно двигателям ?
А зачем дымогенератор подключать к отдельному каналу ? Может проще параллельно двигателям ?
Дымить не будет, т.к. на двигатели напряжение то подаётся, то нет.
1.) У НL дымогенератор сделан так, что на нить накаливания и моторчик поршневой системы подаётся постоянно-максимальное напряжение.(7-7,4в). За счёт чего и происходит разогрев нити накаливания до необходимой температуры и соответственно дымёж. и быстрое сгорание нити. Поэтому её и меняют на резистор, который разогревается чуть дольше но дымит отменно-
2). НL выпустил и дымогенератор пропорционального дыма,


который и подключается к двигателям соответственно и кстати дымит первые 10-15 секунд отлично и пропорцианально реагирует на все манёвры двигателями, но потом у него сгорают либо диоды, либо транзистор (D882), которые во время работы греются непомерно сильно. Я себе заказал и купил 2 таких. Менял и диоды на более мощные и транзистор ставил на радиатор(и менял нашим аналогом) и вместо моторчика ставил куллер - результат тот же.
3.) Как недостаток дымогенератор быстро сажает батарею. Поэтому у себя на Т-90 да дымогенератор ставил отдельное питание АКБ-11в (на сопротивление нагрева -10ом);
4.) Ну и совет -размещение должно быть как можно ближе к “выхлопной трубе” ( Lподачи дыма=7-12см) иначе выход дыма будет малоэффективен.
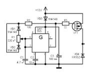
Если не трудно, схему нового дымогенератора можете выложить?Хочу спаять.
Если не трудно, схему нового дымогенератора можете выложить?Хочу спаять.
Ну вроде так:
Если что то сообразите путнее, прошу потом поделиться с сотоварищами!
Ранее в своей теме rcopen.com/forum/f99/topic296445/41 в посте 58 я выкладывал вполне рабочую схему подключения отдельного АКБ на спираль нагрева, которая прекрасно у меня работает как на Leoparde, так и на т-90
Цитата: “Выкладываю схемку которую создал мой друг Виктор, для подключения дополнительного АКБ(т.е в моём случае для запитки спирали дымогенератора-сопротивлением 15ом), можно использовать транзистор КТ805(тогда сопротивление 20к можно и не ставить), либо полевой- номиналы которого указаны рядом(тогда обяз. с R -20к.)”

Может кто из спецов-радиолюбителей соеденит эти две схемки да сделает что-то достойное!!??? Т.к танк без дыма из выхлопной (т.с. без гари) это не танк!! Ну и надеюсь сделает достоянием Республики😁
Спасибо.Всё понятно.Обьеденив две схемы получаем хороший дымогенератор,только транзисторы помощнее и на радиаторы.
Спасибо.Всё понятно.Обьеденив две схемы получаем хороший дымогенератор,только транзисторы помощнее и на радиаторы.
Буду с нетерпением ждать результата. Что касаемо дополнительного АКБ надо ставить обязательно ибо основной “сдохнет” без такой схемы подключения очень быстро.
Чем хороша вторая схема она позволяет запитать(т.е. включить подачу питания) спираль даже от маленького управляющего напряжения.
Да и ещё такая вещь не должна получиться громоздкой иначе никуда не всунешь. Хотя это уже вопрос компановки ( можно раскидать)-транзисторы на радиаторах в один угол другую часть в другой, а дымогон поближе к выхл. трубе. Лишь бы работало и не перегревалось.😉
, а дымогон поближе к выхл. трубе. Лишь бы работало и не перегревалось.😉
Если в стандартный дымогенератор добавить клапан на выход дыма - то расстояние от дымогенератора до выхлопа - думаю - можно не стремиться сделать как можно короче.
Если в стандартный дымогенератор добавить клапан на выход дыма - то расстояние от дымогенератора до выхлопа - думаю - можно не стремиться сделать как можно короче.
Сергей, я сделал такой клапан на обе свои модели, но всё равно разница разительная. просто дым как таковой идя по длинному трубопроводу охлаждается и остаётся на его стенках ввиде дисперсии. У меня так на Леопарде, всё не дойдут руки переставить.
подскажите габаритные размеры нового пропорционального дымогонератора от HL. Хочу запихнуть его в 24 масштаб, а то может зря куплю.
подскажите габаритные размеры нового пропорционального дымогонератора от HL. Хочу запихнуть его в 24 масштаб, а то может зря куплю.
такие же как и у старого
у меня нет ни старого ни нового 😃 померейте, пожалуйста
у меня нет ни старого ни нового 😃 померейте, пожалуйста
60х48х28(высота)
Спаял плату, греется очень сильно после пяти минут работы, и с вентилятором вместо двигателя тоже.Транзистор и диоды взял самые мощные из блока питания компа .Кстати схему немного поправить надо,резистор надо к плюсу и между диодами которые идут к базе транзистора есть разрыв по каналам это видно на плате новой дым машины.Вывод:нет смысла тратиться на новую дым машину.Будем думать дальше
Вмешаюсь, если позволят.
Сообщение от eugeni Если не трудно, схему нового дымогенератора можете выложить?Хочу спаять. Ну вроде так: Если что то сообразите путнее, прошу потом поделиться с сотоварищами!
схема не очень корректна и транзистроры там будут гореть любые, если они не полевики! здесь не хватает как минимум одного резистора, он должен быть включен между точкой соединения катодов диодов и базой транзистора. Номинал его должен быть не менее 100 ом. иначе - очень большой базовый ток.
Я правильно понял, что спираль нагревателя постоянно подключена к батарее питания?
данная схема “расчитана” на работу только в режиме ШИМ-овского управления (при подключении к моторам как таковой шим пропадает из-за того, что в момент выключения питания сам двигатель становиться динамомашиной и вырабатывает напряжение).
есть еще вопрос о подключении: Есть инструкция по подключению? или вы сами решили шт нужно именно к двигателям прикручивать входы этой машинки?
Да схема некорректна ,я просто скопировал с новой дым машины и подключил к двигателям.уже понял и работает ужасно пропорционално как будто сама по себе и от управления не всегда хочет зависеть ,надо делать другое управление.
вот нарыл, надо попробовать применить:
чето вложения не открываются…
а зачем канал то забивать на управление дымом? Это же вторичное действо: завёл двигло -дымок пошёл, побыстрей поехал - побольше пошёл, стрельнул - в дуло дымок дунуло.
Хотя я рассуждаю так потому что контролер сам делаю и чего хочу, того и замутю. А как в покупных - в упор не знаю.
чето вложения не открываются…
Это схемы, простые регуляторы частоты вращения для коллекторных двигателей ,но не получилось наверно.
если погуглить схем полно
Есть инструкция по подключению? или вы сами решили шт нужно именно к двигателям прикручивать входы этой машинки?
Инструкци на фото в посте №5
работает ужасно пропорционално как будто сама по себе и от управления не всегда хочет зависеть
У меня заводская работала нормально и вполне пропорционально и даже на холостых оборотах движок или кулер по тихому крутит и слабо дымит. Но вот греется просто в раскал за 1мин. У первой (я заказывал 2шт.) вылетело 2 диода вразы и после этого она перестала дымить при движении направо и назад, а налево и вперёд дымила. Потом и это умерло. А вторая после замены диодов и установки транзистора на радиатор работает, но нагрев имеется, а посему ставить не рискнул.
А вот если использовать вторую схему из поста №7, то с ней вместо движка стокового дымогенератора можно подключить микро-куллер на 5в паралельно двигателям через диоды и мы получим тоже отличный пропорциональный дымогенератор. Напряжения подаваемого на двигатели от блока вполне хватает для раскрутки куллера с разной интенсивностью(в зависимости от поступающего напряжения -тобишь оборотов движков и вне зависимости куда они крутятся), а спираль(а в моём случае вместо неё установленное сопротивление) запитывается через указанную выше схему на полную катушку от отдельного АКБ. Так у меня реализовано на Леопарде - и даже очень вэри гуд всё работает!!😁
Димон прав пост№17
попробую собрать шимовское управление на LM 555
У меня заводская работала нормально и вполне пропорционально и даже на холостых оборотах движок или кулер по тихому крутит и слабо дымит. Но вот греется просто в раскал за 1мин
в раскал за 5 минут,аккум севший был у меня.Все таки склоняюсь к шим управлению
Александр, я просмотрел схему по вашим фотографиям платы и пришел к выводу что по фотографии postimg.org/image/4i2rnj5vr/
если вы подаете + на красный провод то это неправильно. Полярность должна быть другой. Попрбуйте поменять плюс с минумом тогда все должно заработать. Проще говоря на провод который идет от мотора помпы и спирали нужно подавать минус.
Александр, я просмотрел схему по вашим фотографиям платы и пришел к выводу что по фотографии postimg.org/image/4i2rnj5vr/
если вы подаете + на красный провод то это неправильно. Полярность должна быть другой. Попрбуйте поменять плюс с минумом тогда все должно заработать. Проще говоря на провод который идет от мотора помпы и спирали нужно подавать минус.
да, Дима, ты прав. это я ошибся на схеме, когда её вычерчивал. полярность на схеме надо поменять, но по факту всё подключалось правильно. и как я говорил всё работает , но с большим перегревом.

