Реле для вакуумного насоса
Добрый день всем! Есть вроде бы хороший мощный насос, трубки там всякие, пленка, краники и даже манометр. Насос Томас. Необходимо для него реле, чтобы не сидеть над ним, как Буратино над пять сольдо.
В теме этой я практически не рублю, поэтому прошу - помогите советом, коллеги, какое реле подобрать к насосу? И где его можно купить?
ЗЫ. Да, я знаю, что на Линдингере можно купить зачетный насос и не париться, но денег на него сейчас нет… 😃
Для наших задач подходят как электронные, так и механические вакуумные реле.
Быстрый поиск по али, не оптимизированный
ru.aliexpress.com/item/…/1982009766.html
ru.aliexpress.com/item/…/32756724955.html
Нюансы:
Соединители и коннекторы.
По уму, если как полагается - вся арматура варится/паяется. Иначе вакуум рано или поздно убежит.
Где можно получить и собрать все “плюшки до кучи”.
В местной конторе, которая занимается холодильным оборудованием.
У вас в каждой лавке стоят пром холодильники. Достаточно товароведа обжать где в уголке, с улыбочкой и шоколадкой, ессно, и всё искомое (контакты, а не то что подумали!) будет получено.
Можно из жигулей- классики релюху выковырить. И добавить к ней пружинку, микрик, и кусок шпильки для регулировки глубины вакуума.
Володя, тебе нужно реле низкого давления. Позвони, расскажу где в Краснодаре найти.
Необходимо для него реле
Нахрена оно тебе надо? Тот самый хваленый насос с Линдингера за много денег прекрасно работает без реле. Обычный вентиль в магистрали, открутил чтобы по манометру вакуум был как надо и пусть себе молотит. Ты же все равно будешь раз в час-два подходить смотреть что там да как. Не усложняй.
Миша, он греется сильно. Если будет непрерывно работать - боюсь накроется быстро.
Аааа, теперь понял.
Попробую…
Электроконтактный вакуумметр ТВ-520Р, два электромеханических реле. Схему подключения ищите в интернете, там их полно.
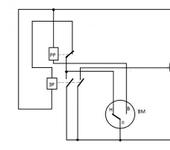
Схема подключения вакуумнасоса через электроконтактный вакуумметр ТВ-520Р, предоставлена Александром Анисимовым (sasha2), за что ему большое спасибо.
На схеме: РР-размыкающее реле (нормально замкнутое), ЗР-замыкающее реле (нормально разомкнутое), М-двигатель насоса, ТМБ-тумблер включения-выключения, ВМ- вакуумметр ТВ-520Р исполнения V (Н-низкий вакуум, В-высокий вакуум).
Вакуумметр ТВ-520Р имеет три стрелки: одна показывает глубину вакуума, и две, называемые “уставками”, при помощи которых выставляется желаемые пределы работы насоса. Для исполнения V алгоритм работы такой: до первой уставки контакт 0-Н замкнут, 0-В разомкнут; между уставками контакты разомкнуты; после второй уставки контакт 0-Н разомкнут, 0-В замкнут.
При включении тумблера ток пойдет через контакт 0-Н на контакт РР, далее - через катушку ЗР. ЗР замкнется, ток через его контакты пойдет на двигатель М и на катушку ЗР, вакуумнасос начнет работать. При достижении стрелкой первой уставки контакт 0-Н разомкнется, но двигатель М продолжит работать. При достижении стрелкой второй уставки контакт 0-В замкнется, ток пойдет через катушку РР, контакт РР разомкнется, обесточив катушку ЗР, контакты ЗР разомкнутся, двигатель М остановится. По мере увеличения давления стрелка ВМ пойдет в обратном направлении, между проставками контакты 0-Н и 0-В разомкнуты. При достижении стрелкой первой проставки контакт 0-Н замкнется, цикл начнется заново. Реле нужно выбирать в зависимости от мощности насоса.
Я использую электроконтактный манометр ДВ2005ф от 0 до -1 кгс. Включение описано выше. Вместо реле использую самый простой контактор.
У меня так реализовано: контакт№1 - уставка верхнего предела (максимальный вакуум), №3 - уставка нижнего предела(минимальный вакуум)
Кстати… Показан очень важный нюанс, к которому и я пришел.
На выходе компрессора установлен электромагнитный клапан. Клапан открывается при включении мотора. Без этого клапана происходит утечка вакуума через клапана насоса. Клапан резко снижает периодичность включений системы.
Без этого клапана происходит утечка
+1
У меня так реализовано
Как видно из фото- это готовая вакуумная станция, без всякой самодельщины?
А марку ее можете написать? Не видел такой, а сделано: очень по-уму?
Вакуумный насос VALUE. Вариантов много. Интернет, действительно, говорит есть варианты с клапаном и без него.
У меня компрессор был без клапана. Пришлось его ставить.
Да, клапан нужен. Но необязательно электромагнитный. Можно обычный.
Да, клапан нужен. Но необязательно электромагнитный. Можно обычный.
А какой примерно?
У меня обратный клапан от вакуумника 9ки на выходе стоит.

Реле такое
www.ebay.com/itm/…/180987591897
Реле компрессора управляется твердотелкой (контактор выбросил - очень шумно для квартиры)
это готовая вакуумная станция, без всякой самодельщины?
Готовые узлы здесь:
- Вакуумный насос V-i140SV (с тао бао)
- Вакуумметр с электроконтактной приставкой
ru.aliexpress.com/item/…/32607989198.html
Остальное сам додумывал из доступного в продаже. Схему нарисовал сам.
Вакуумметр желательно использовать фирмы РОСМА, с китайским контакты “дребезжат”.
Помимо электрической части будет механический регулятор вакуума (irv2000-02bg www.ebay.com/itm/171521851528)
Буду дорабатывать…
А вообще вот хороший вариант:
А какой примерно?
У меня обратный клапан от вакуумника 9ки на выходе стоит.
Реле такое
www.ebay.com/itm/…/180987591897
Реле компрессора управляется твердотелкой (контактор выбросил - очень шумно для квартиры)
Механический, для воды. Вся фурнитура (ресивер, крестовина, переходники, штуцеры, клапан) была куплена в магазине сантехнического оборудования. Собрано на клее- фиксаторе резьбы. Держит.
Извините, а можно подробнее о обратном клапане от вакуумника 9-ки? Это что? У меня без обратного клапана система, насос включается примерно на 5 сек каждые 15 минут. Это нехорошо. Но никак не мог сообразить, из чего бы удобонаходимого обратный клапан выковырить…
Вот такой. Стоит сразу после насоса.
www.google.com/search?q=обратный+клапан+вакуумного…
Если пакет герметичный, то у меня включение (нижняя уставка 0,9 , выключение 0,95) раз в час на 10 секунд.
Это тоже тяни-толкай. И вакуумный насос и компрессор для аэрографа.
Вообще, хочу поставить такой, аквариумный от СО2, так как делаю систему под миникраскопульт с ресивером и давлением в нем 6 атм.
www.ebay.com/itm/…/222376443789
Обратный клапан от 9ки не выдержит.
Аквариумный вряд ли выдержит 6 атм. Там давление никакое. Его задача предотвратить слив банки на пол, если вдруг не дай бог чего.
Хотя я вчерась как раз его применил, работает. Пытаюсь замутить себе вакуумник:-)
ЗЫ В качестве сабжа применил приборчик dp-101 с али.
Вот мои пять копеек по данной теме, для решения вопрос по получению максимального вакуума и для предотвращения вытекания масла из вакуумного компрессора собрал “очередной аппарат”
смысл затее состоит в что у данного компрессора закрыт дренажный вентиль (это такая маленькая золотистая фиговина рядом с ручкой), если вентиль закрыт то получается получить вакуум 20 мм. рт. ст., но если перекрыть мешок даже обратным клапаном то в самой вакуумной камере компрессора останется вакуум и по истечение времени выльется в трубки которые идут в мешок (эту теорию я узнал от одного спеца который обслуживает вакуумные установки и она с успехом была подвержена когда в моё отсутствие пользовались компрессором).
Алгоритм работы следующий:
- когда замыкается контакт верхнего предела уровня вакуума запускается компрессор, через 3 секунды открывается клапан на мешок и установка начинает откачивать воздух
- после замыкания контакта нижнего предела
- отключается клапан “на мешок”
- через 1 секунду открывается клапан на атмосферу, открытым он будет 5 секунд
- через 3 секунды отключиться копрессор
Пытаюсь построить вакуумную станцию на основе насоса VH115N:
aholod.ru/…/odnostupenchatyy-vakuumnyy-nasos-vh115…
После некоторых работ понял, что нужно вакуумное реле и увидел, что люди ставят один из таких манометров.
www.mtk-gr.ru/…/manometr-rosma-serii-10-tm-19588 - до 60кг
www.mtk-gr.ru/…/manometr-rosma-serii-10-tm-19589 - 100-600кг
www.mtk-gr.ru/…/manometr-rosma-serii-10-tm-19590 - 1000кг и выше
Подскажите, пожалуйста, какую модель брать? Так понимаю, что они отличаются по измеряемой мощности.
Да, и что такое: Диапазон показаний давлений −1…0 МПа, объясните кто-нибудь 😃
Диапазон показаний давлений −1…0 МПа, объясните кто-нибудь
А что объяснять то? Онож всё понятно 😉
за “0” - принято атмосферное давление.
За его полное отсутствие “-1атм”.
Естессно при “-1” - МПа - нет вообще, при атмосферном - сколько то есть, но они приняты в относительной системе за “0”. Вот и всё.
Все вакуумметры так показывают. -1 и 0.